lemon-mirror:
Home >> Saab >> 2003 >> 9-3 Vector, Automatic >> Repair and Diagnosis >> Electrical >> Charging Systems >> Charging System >> Technical Description >> Generator Design >> Generator, description of operation

Generator, description of operation

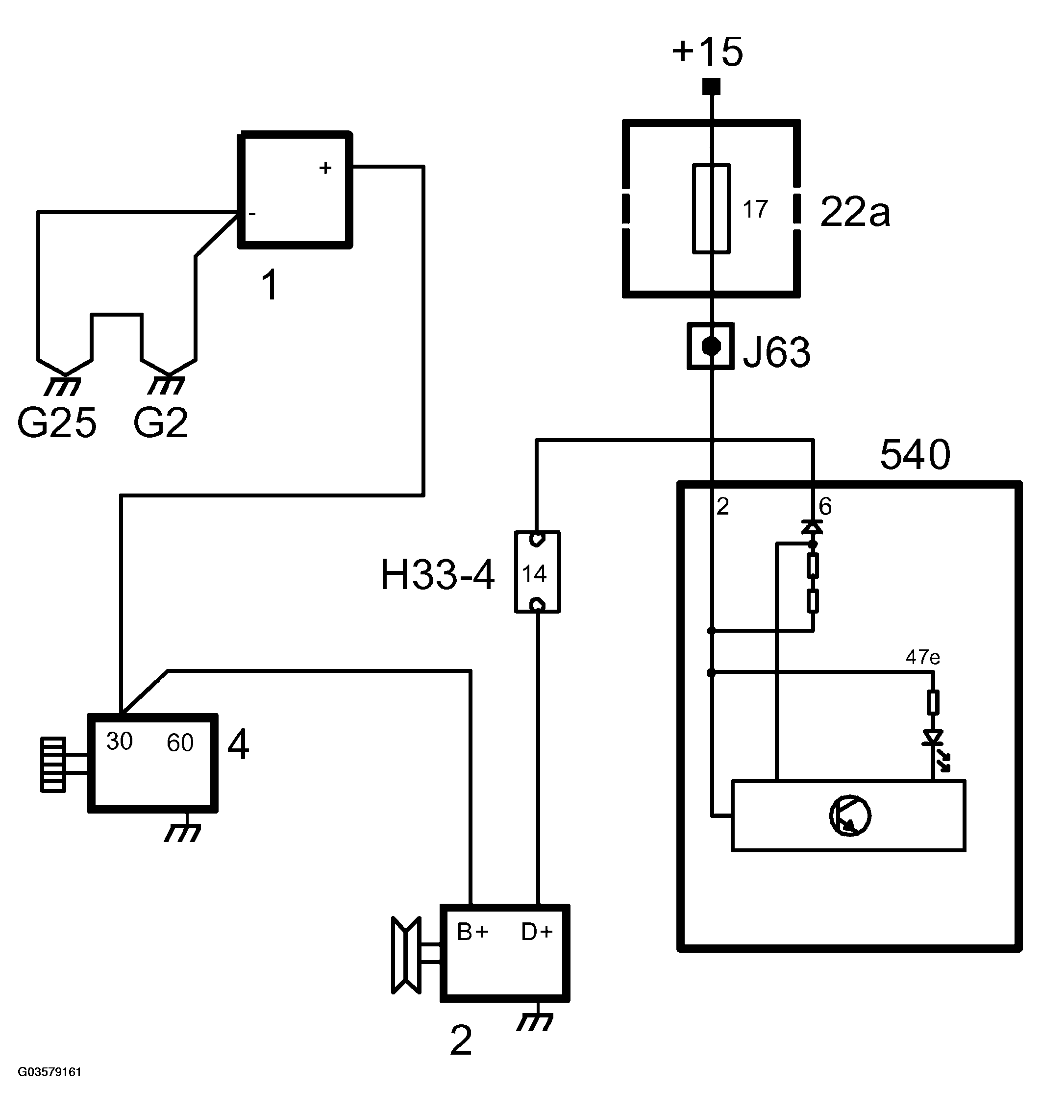
Fig 1: Generator Circuit
G03579161Courtesy of SAAB-SCANIA OF AMERICA, INC.

When the ignition key is turned to ON or ST, +15 is supplied to MIU.

The voltage is fed from the ignition switch via the indicator lamp to terminal D+ on the generator and from there to the rotor's excitation winding and then grounded via the regulator.

When the current passes through the rotor a magnetic field is formed around it. When the engine is started and the rotor starts to rotate, the magnetic field also rotates, generating an alternating current in the stator winding. This current is rectified when it passes through the diodes and is then fed to the car's electrical system. The voltage obtained from the stator winding also passes through the excitation rectifiers to the voltage regulator and influences its operation. When the voltage exceeds about 14 V, the voltage regulator reduces the current through the excitation winding. The strength of the magnetic field is reduced, and with it the alternating current in the stator winding.

The charging indicator lamp is also affected by the voltage from the stator winding via terminal D+ on the regulator. The difference in voltage between the two sides of the lamp levels out and the lamp goes out. This serves as an indication that the generator is charging.