lemon-mirror:
Home >> Saab >> 2004 >> 9-3 Linear, Automatic >> Repair and Diagnosis >> Engine Performance >> Fuel Delivery >> Fuel System >> Component Location >> Fuse 2, main fuse box 727 >> Notes

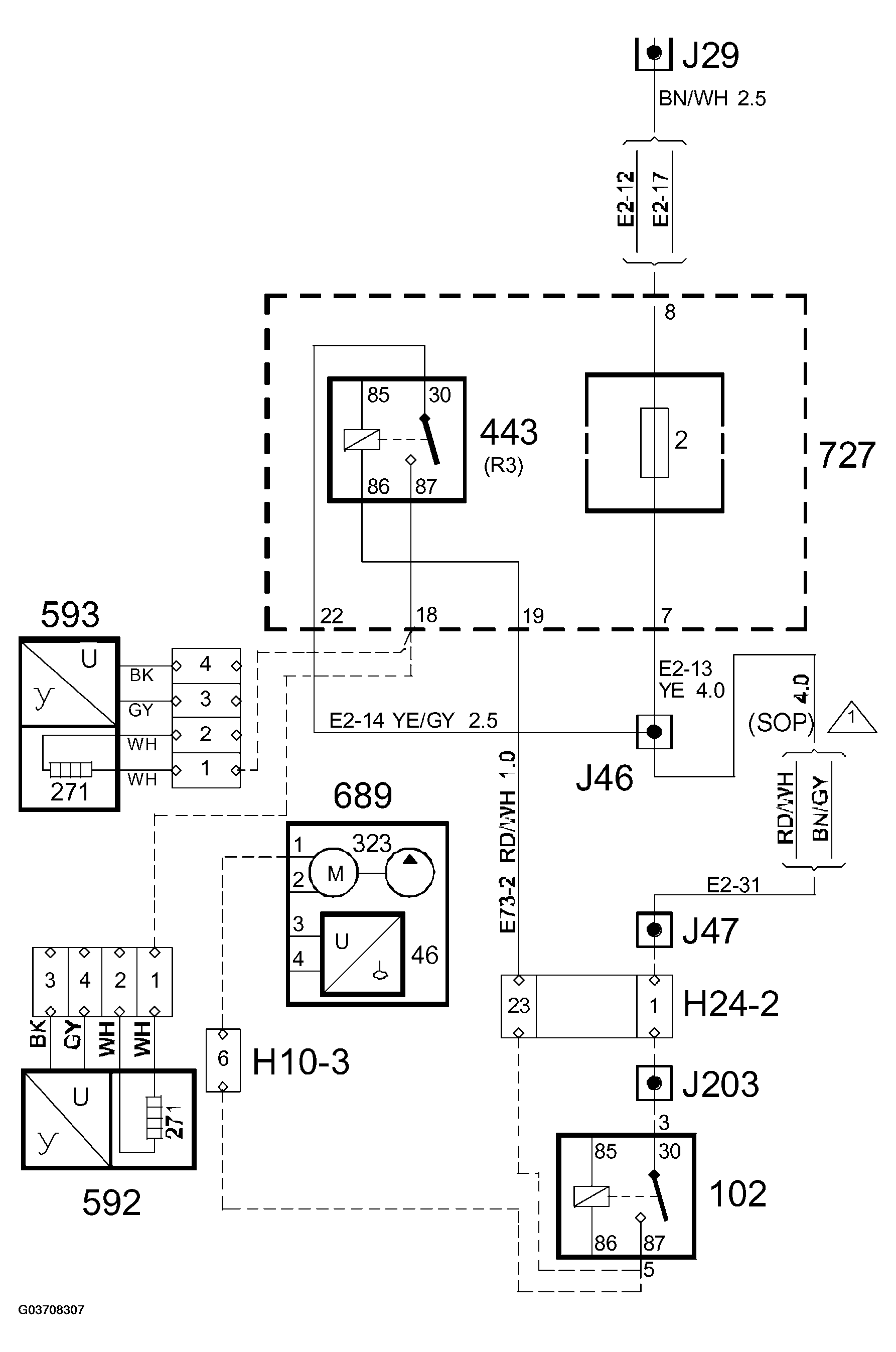
Fuse 2, main fuse box 727: Notes

Fig 1: Identifying Fuse 2, Main Fuse Box 727 Connector Pinout
G03708307Courtesy of SAAB-SCANIA OF AMERICA, INC.