lemon-mirror:
Home >> Saab >> 2005 >> 9-5 Linear, Automatic >> Repair and Diagnosis >> Electrical >> Horns >> Lighting And Signaling Systems >> Technical Description >> Floor Lighting >> Notes

Floor Lighting: Notes

The floor well lighting under the dashboard is on when the light switch is in position 1 or when one or more doors are kept open. After 20 minutes, the floor lighting will be turned off automatically if the ignition switch is in OFF position.

If the ignition is ON (+15 or +54), the floor lighting stays on until all the doors are closed.

Fig 1: Identifying Floor Lighting Communication Diagram
G03869890Courtesy of SAAB-SCANIA OF AMERICA, INC.
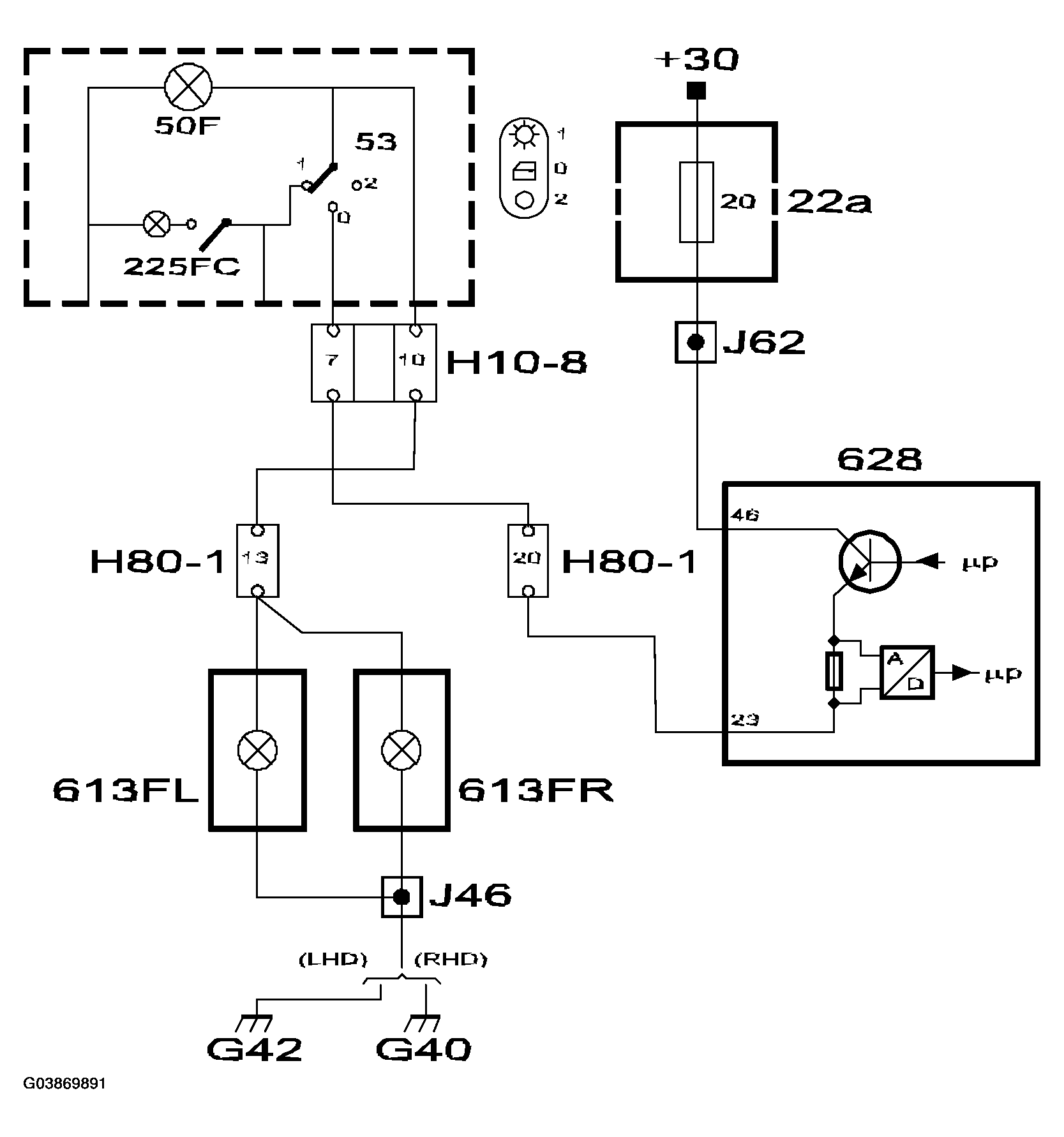
Fig 2: Identifying Floor Lighting Circuit Diagram
G03869891Courtesy of SAAB-SCANIA OF AMERICA, INC.

With the light switch in position 0, the floor lighting will come on if one or more doors are opened. DICE pin 46 receives +30 voltage via fuse 20. When DICE receives information on the status of the doors from TWICE via the bus, it will either turn on or turn off the floor lighting by supplying or not supplying +30 voltage respectively from pin 23 to the floor lights (613FL and 613FR).

With the light switch in position 1, +30 voltage will be applied to DICE pin 24 via fuse 8. +30 is fed from DICE pin 70 to the floor lights (613FL and 613FR).