lemon-mirror:
Home >> Saab >> 2005 >> 9-5 Linear, Automatic >> Repair and Diagnosis >> Electrical >> Horns >> Lighting And Signaling Systems >> Technical Description >> Lighting For Buttons And Controls >> Notes

Lighting For Buttons And Controls: Notes

The intensity of the button-and-control lighting can be varied with a rheostat on the dash to the left of the steering column. DICE gets information from SID (Saab Information Display) via the bus (RHEOSTAT READING) as to the desired reading of the lighting rheostat. To calculate the correct rheostat reading, SID uses a proportional value between a built-in resistor and the rheostat. SID sends the rheostat reading (0-100%) to the bus. The reading depends on the setting of the rheostat and the reading of the cabin light sensor.

If DICE does not receive rheostat data via the bus when the ignition is switched on, the rheostat reading is set to 71%.

If the rheostat reading suddenly disappears during normal functioning, DICE uses the last reading taken until it once again receives updated information via the bus.

If the Night Panel mode is activated, DICE uses the NIGHT PANEL bus information instead of the RHEOSTAT READING. The button-and-control lighting assumes its Night Panel level, meaning that its intensity is reduced by a fixed amount.

Rheostat reading 0% (extinguished) is sent if:

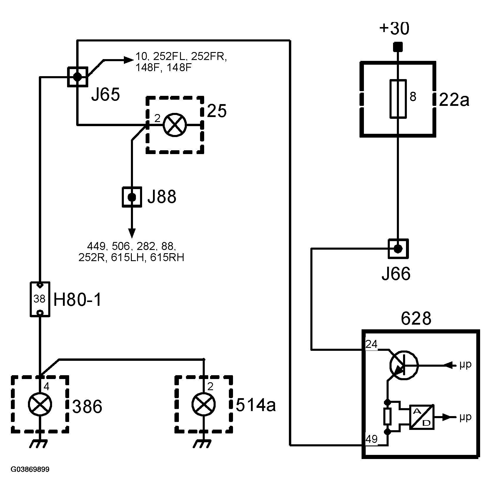
The rheostat (16) is connected to SID (541) on pins 21 and 8. The information is sent to the bus from SID pins 24 and 12. The bus is connected to DICE pins 5 and 14.

DICE is powered on pin 24 with +30 via fuse 8. DICE powers the button-and-control lighting with a pulse-width-modulated voltage (about 100 Hz) from pin 49 to the buttons and controls (10, 25, 375, 252FL, 252FR, 252R, 148F, 148R, 506, 91, 282, 88, 449, 615LH, 615RH, 386, 514a, 353h).