lemon-mirror:
Home >> Saab >> 2005 >> 9-5 Linear, Automatic >> Repair and Diagnosis >> Engine Performance >> TRIONIC T7 Fuel Control System, 4-CYL. >> Technical Description >> Fuel Pump Relay >> Notes

Fuel Pump Relay: Notes

Fig 1: Fuel Pump Relay - Communication Diagram
G03856203Courtesy of SAAB-SCANIA OF AMERICA, INC.
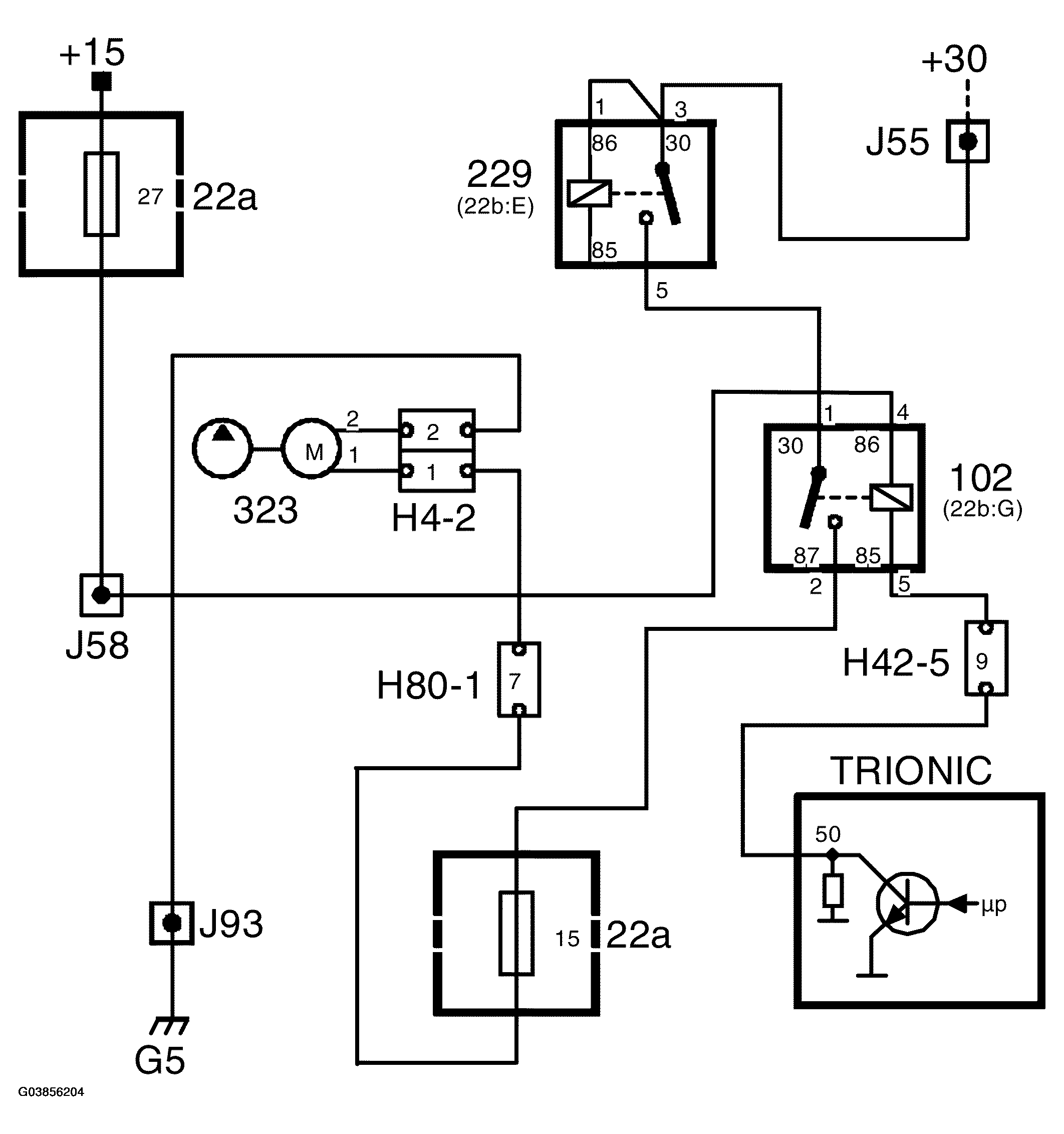
Fig 2: Fuel Pump Relay - Circuit Diagram
G03856204Courtesy of SAAB-SCANIA OF AMERICA, INC.

The fuel pump relay is located in the relay holder under the dashboard by the steering wheel. The relay supplies the fuel pump and the oxygen sensor pre-heating.

The fuel pump relay is controlled from pin 50, which is grounded to operate the relay.

When the ignition is turned to the "ON" position, the fuel pump relay will operate for 1 second. This is to build up pressure prior to pre-injection, which is performed when the crankshaft starts to rotate.