lemon-mirror:
Home >> Saab >> 2011 >> 9-3X Automatic >> Repair and Diagnosis >> Electrical >> Starter >> Starting System >> Component Locator >> Crimp J93, main harness >> Notes

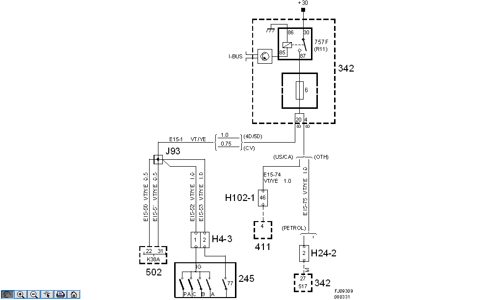
Crimp J93, main harness: Notes

Location: 

Approx. 100 mm from branching point TCM control module (FA 57) towards the control module.

Fig 1: Crimp J93, Main Harness - Circuit Diagram
G05171458Courtesy of SAAB-SCANIA OF AMERICA, INC.