lemon-mirror:
Home >> Saturn >> 2009 >> Sky Base, Automatic >> Repair and Diagnosis >> Body & Frame >> Door Locks >> Keyless Entry System And Remote Functions >> Schematic and Routing Diagrams >> Remote Function Schematics

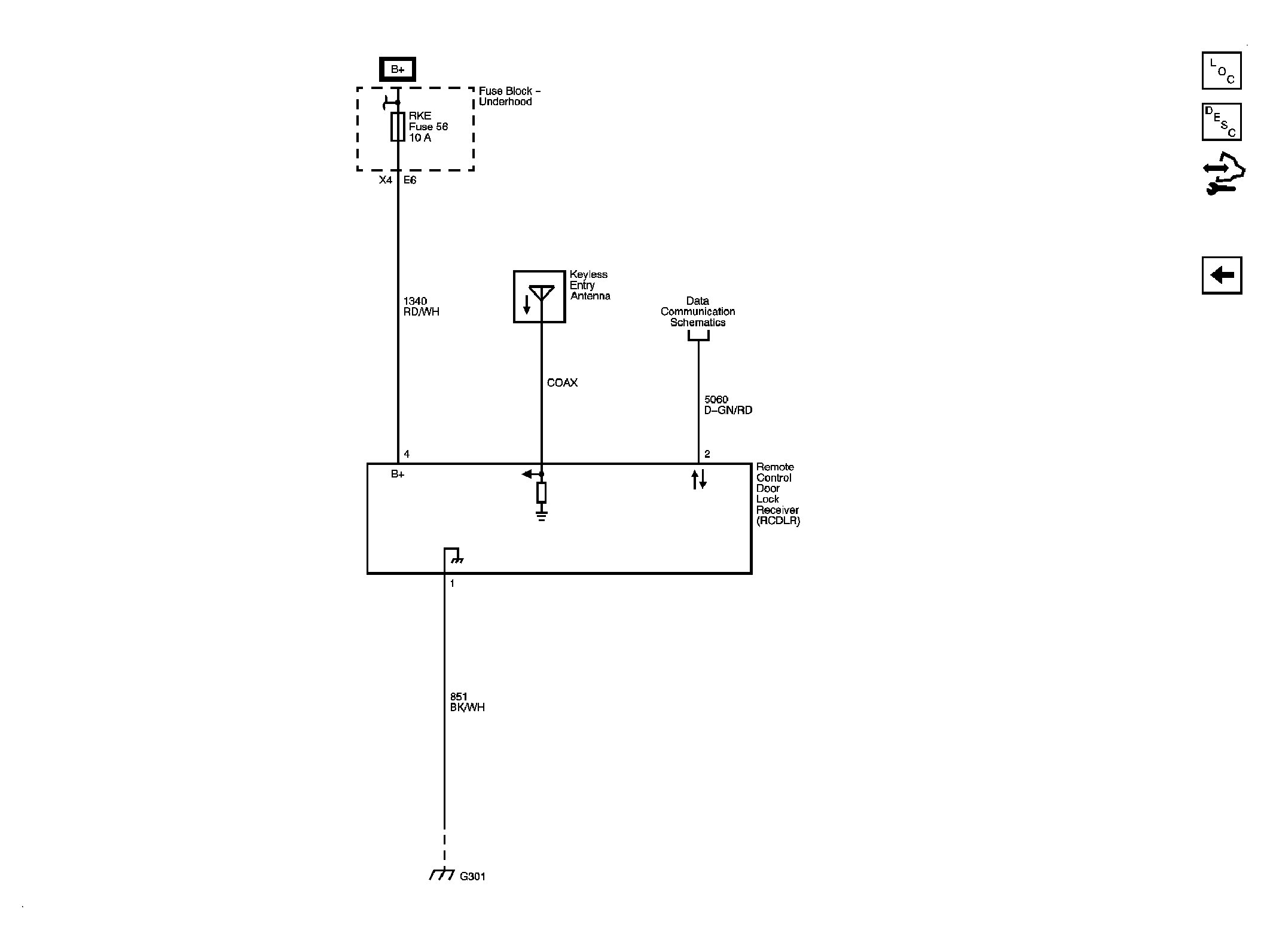
Remote Function Schematics

Fig 1: Remote Function
GM2049586Courtesy of GENERAL MOTORS CORP.