lemon-mirror:
Home >> Saturn >> 2009 >> Sky Base, Automatic >> Repair and Diagnosis >> Engine Performance >> System >> Data Communication System >> Schematic and Routing Diagrams >> Body Control System Schematics

Body Control System Schematics

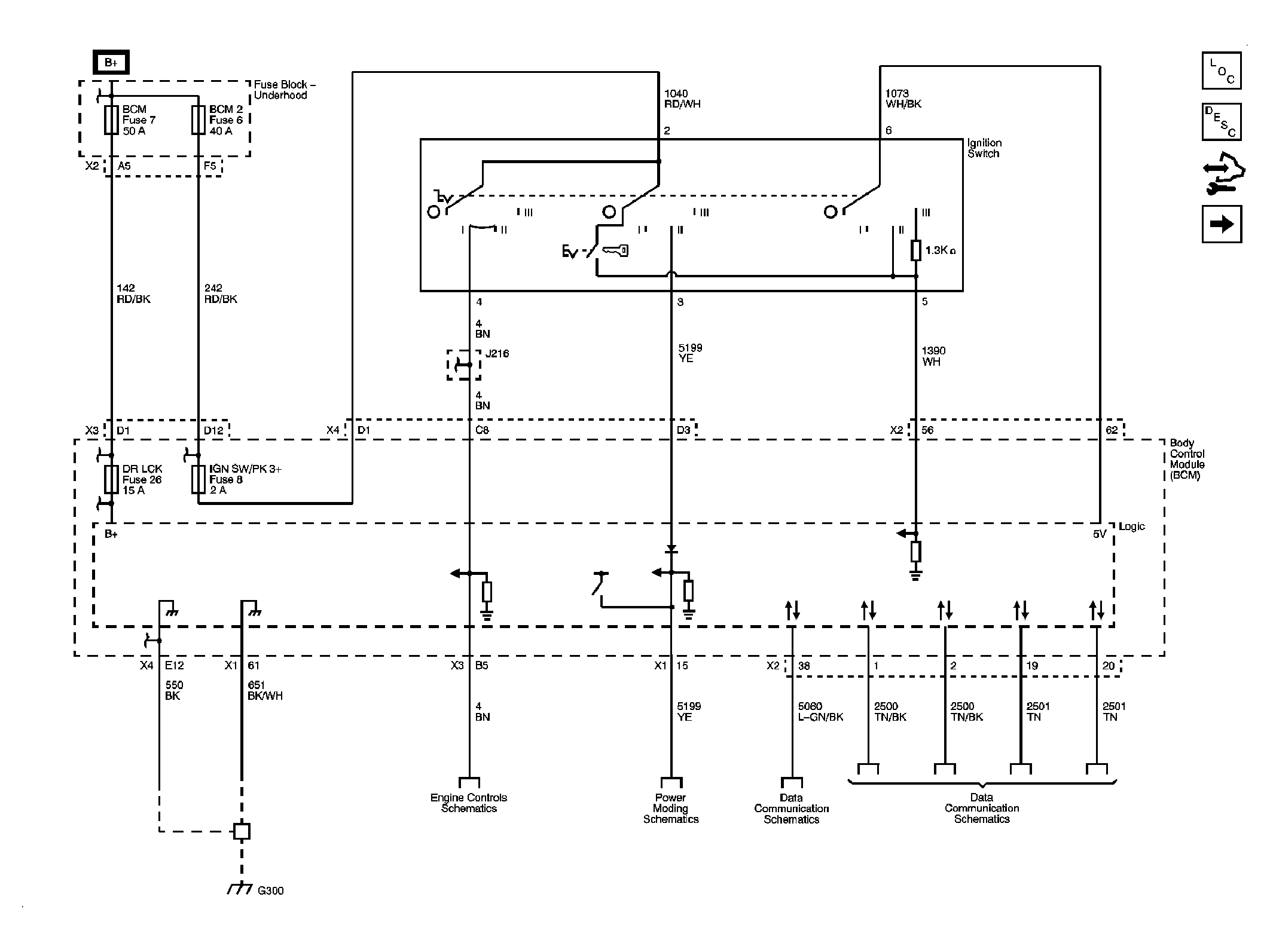
Fig 1: Power, Ground & Data Link
GM2049658Courtesy of GENERAL MOTORS CORP.
Fig 2: Defogger, Wiper/Washer, Immobilizer, Horn, Release Systems, Seat Belt, HVAC, Cruise, Brakes, Cooling System & Door Lock/Indicator References
GM2049660Courtesy of GENERAL MOTORS CORP.
Fig 3: Lights
GM2049662Courtesy of GENERAL MOTORS CORP.