lemon-mirror:
Home >> Saturn >> 2009 >> Sky Base, Automatic >> Repair and Diagnosis >> Engine Performance >> System >> Data Communication System >> Schematic and Routing Diagrams >> Data Communication Schematics

Data Communication Schematics

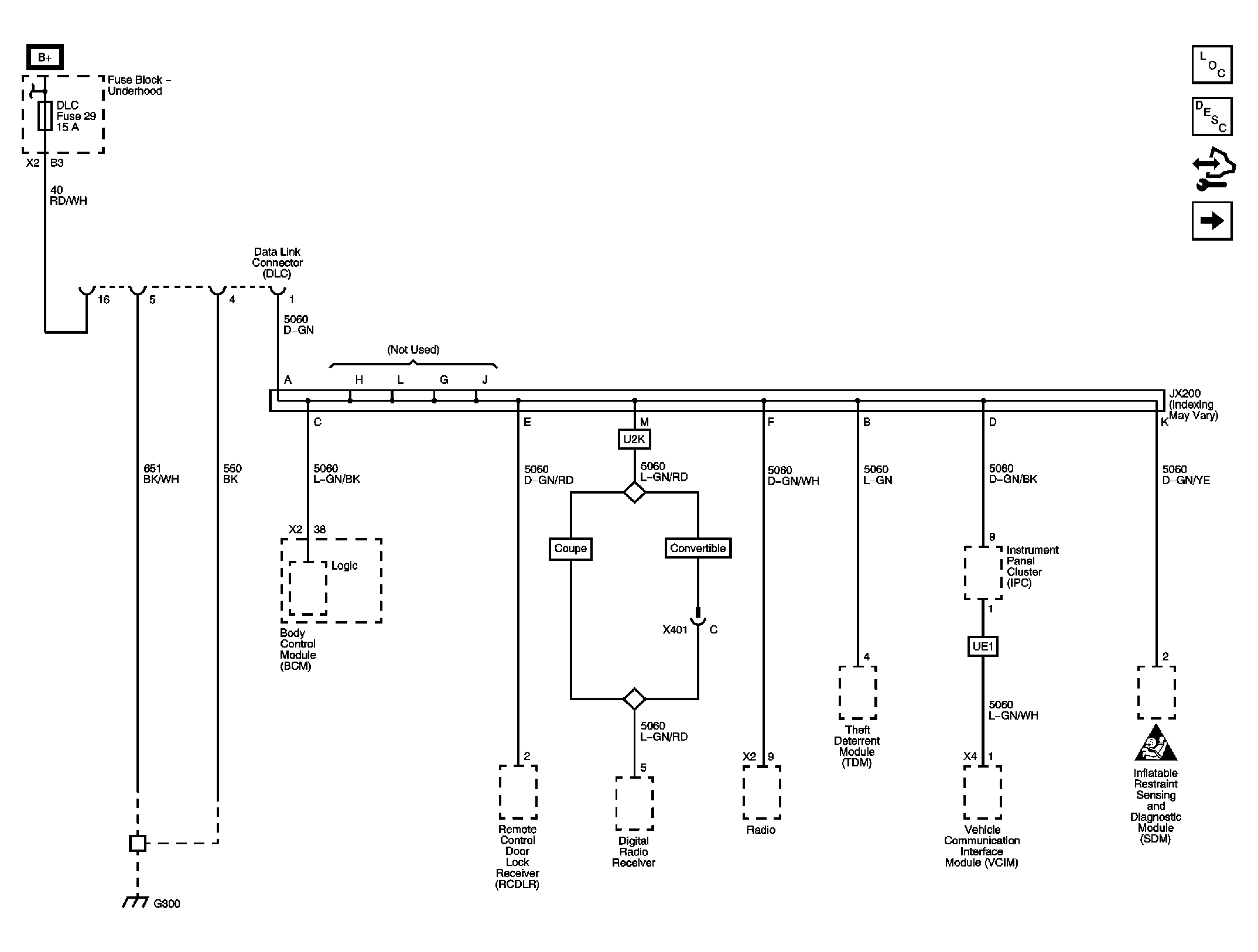
Fig 1: Low Speed LAN
GM2049652Courtesy of GENERAL MOTORS CORP.
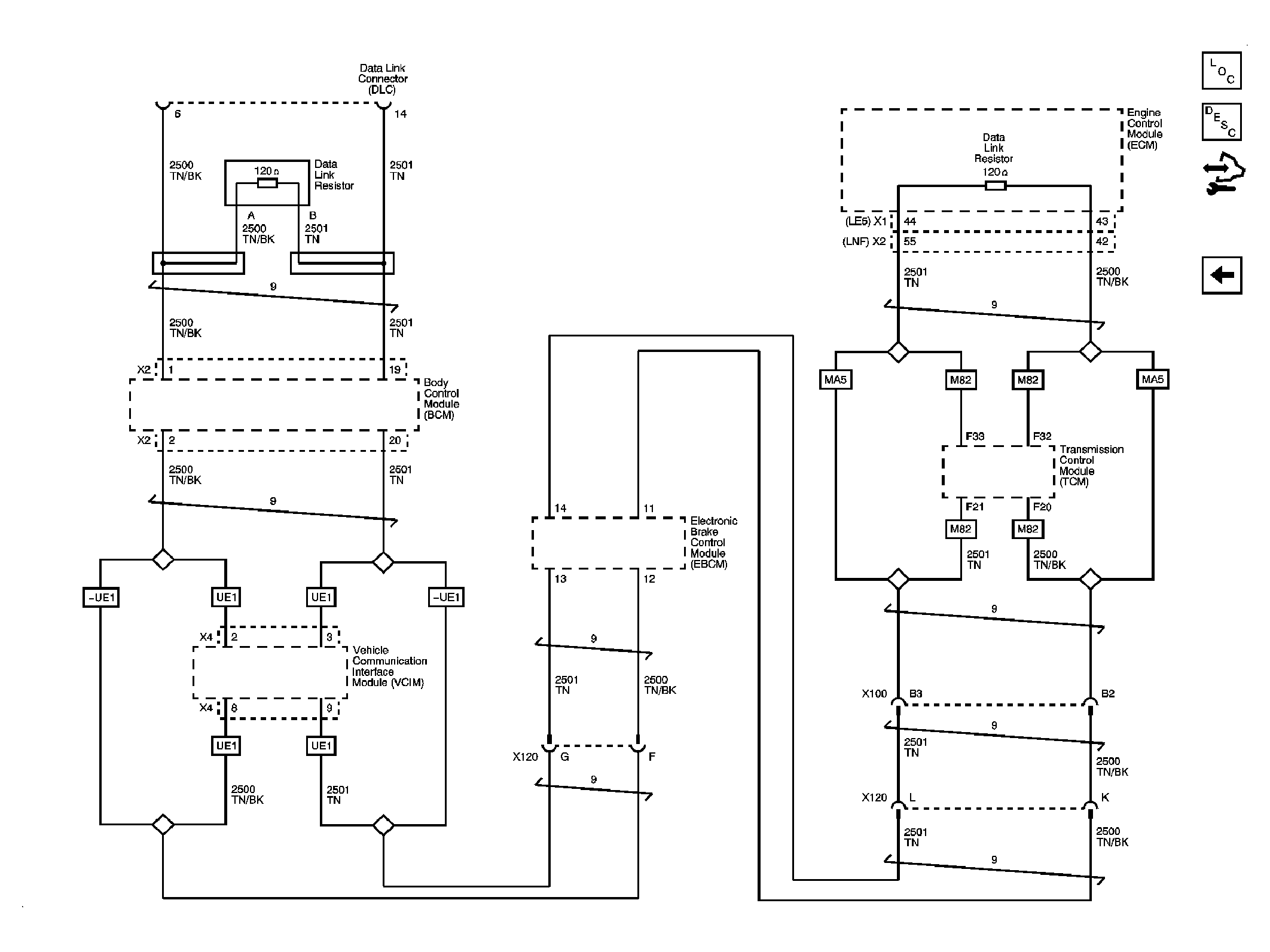
Fig 2: High Speed LAN
GM2049654Courtesy of GENERAL MOTORS CORP.