lemon-mirror:
Home >> Scion >> 2004 >> xA Automatic >> Repair and Diagnosis >> Engine Performance >> System >> Engine Control System - Diagnosis >> Fuel Pump Control Circuit >> Wiring Diagram

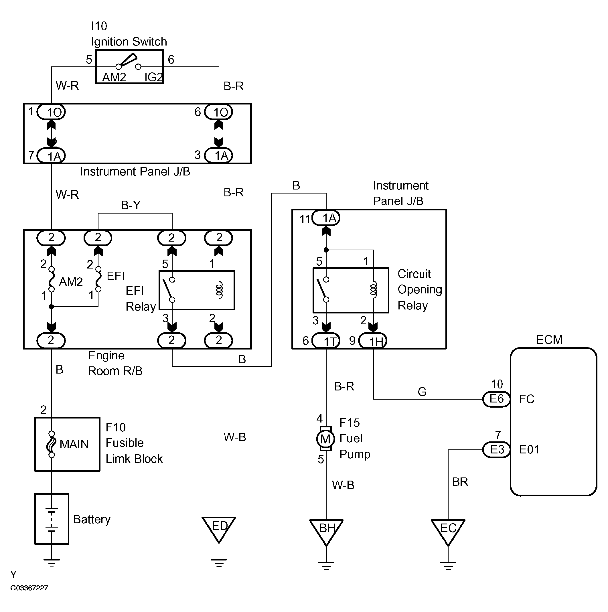
Fuel Pump Control Circuit: Wiring Diagram

Fig 1: Fuel Pump Control Wiring Diagram
G03367227Courtesy of © TOYOTA, LICENSE AGREEMENT TMS1002