lemon-mirror:
Home >> Scion >> 2005 >> xB Automatic >> Repair and Diagnosis >> Engine Performance >> SFI System >> Fuel Pump Control Circuit >> Inspection Procedure

Inspection Procedure

Hand-held tester: 

  1. PERFORM ACTIVE TEST USING HAND-HELD TESTER (OPERATION OF CIRCUIT OPENING RELAY) 
    1. Connect a hand-held tester to the DLC3.
    2. Turn the ignition switch to ON and turn the tester ON.
    3. Select the following menu items: DIAGNOSIS / ENHANCED OBD II / ACTIVE TEST / FUEL PUMP/ SPD.
    4. Check whether operating sounds can be heard while operating the relay using the tester.

    OK: Operating sounds can be heard from relay. 

    1. OK: Go to step   7  .
    2. NG: Go to next step. 
  2. INSPECT ECM POWER SOURCE CIRCUIT (See  ECM POWER SOURCE CIRCUIT  ) 
    1. NG: REPAIR OR REPLACE POWER SOURCE CIRCUIT 
    2. OK: Go to next step. 
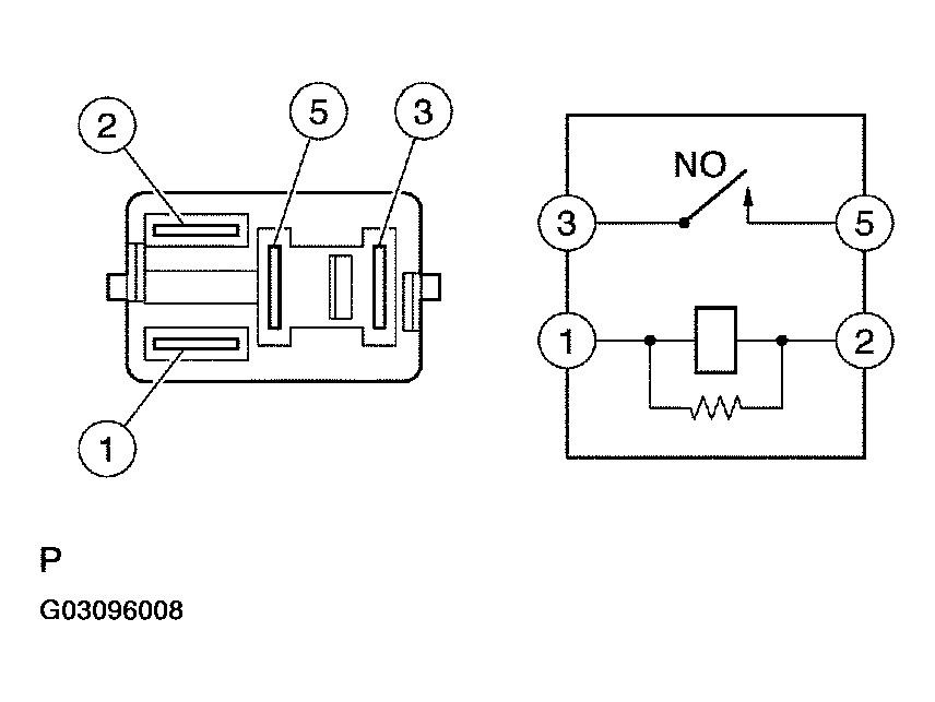
  3. INSPECT CIRCUIT OPENING RELAY 
    1. Remove the circuit opening relay from the instrument panel J/B.
    2. Check the circuit opening relay resistance.

      Standard: 

      CIRCUIT OPENING RELAY

      Tester Connections Specified Conditions
      3 - 5 10 kΩ or higher
      3 - 5 Below 1 Ω (when battery voltage applied to terminals 1 and 2)
      Fig 1: Inspecting Circuit Opening Relay
      G03096008Courtesy of © TOYOTA, LICENSE AGREEMENT TMS1002
    3. Reinstall the circuit opening relay.
    1. NG: REPLACE CIRCUIT OPENING RELAY 
    2. OK: Go to next step. 
  4. INSPECT ECM (FC VOLTAGE) 
    1. Turn the ignition switch to ON.
    2. Measure the voltage between the terminals of the E3 and E5 ECM connectors.

      Standard: 

      ECM (FC VOLTAGE)

      Tester Connections Specified Conditions
      FC (E3-10) - E01 (E5-7) Between 9 V and 14 V
      Fig 2: Inspecting ECM (FC Voltage)
      G03096009Courtesy of © TOYOTA, LICENSE AGREEMENT TMS1002
    1. OK: REPLACE ECM (See  REPLACEMENT  ) 
    2. NG: Go to next step 
  5. CHECK HARNESS AND CONNECTOR (EFI RELAY - CIRCUIT OPENING RELAY) 
    1. Remove the EFI relay from the engine room R/B.
    2. Remove the circuit opening relay from the instrument panel J/B.
    3. Check the resistance.

      Standard (Check for open): 

      EFI RELAY - CIRCUIT OPENING RELAY (CHECK FOR OPEN)

      Tester Connections Specified Conditions
      EFI relay (3) - Circuit opening relay (1) Below 1 Ω
      EFI relay (3) - Circuit opening relay (5) Below 1 Ω

      Standard (Check for short): 

      EFI RELAY - CIRCUIT OPENING RELAY (CHECK FOR SHORT)

      Tester Connections Specified Conditions
      EFI relay (3) or Circuit opening relay (1) - Body ground 10 kΩ or higher
      EFI relay (3) or Circuit opening relay (5) - Body ground 10 kΩ or higher
      Fig 3: Checking Harness And Connector (EFI Relay - Circuit Opening Relay) (1 Of 2)
      G03096010Courtesy of © TOYOTA, LICENSE AGREEMENT TMS1002
      Fig 4: Checking Harness And Connector (EFI Relay - Circuit Opening Relay) (2 Of 2)
      G03096011Courtesy of © TOYOTA, LICENSE AGREEMENT TMS1002
    4. Reinstall the EFI relay.
    5. Reinstall the circuit opening relay.
    1. NG: REPAIR OR REPLACE HARNESS OR CONNECTOR 
    2. OK: Go to next step. 
  6. CHECK HARNESS AND CONNECTOR (ECM - CIRCUIT OPENING RELAY) 
    1. Disconnect the E3 ECM connector.
    2. Remove the circuit opening relay from the instrument panel J/B.
    3. Check the resistance.

      Standard (Check for open): 

      ECM - CIRCUIT OPENING RELAY (CHECK FOR OPEN)

      Tester Connections Specified Conditions
      FC (E3-10) - Instrument panel J/B (Circuit opening relay terminal 2) Below 1 Ω

      Standard (Check for short): 

      ECM - CIRCUIT OPENING RELAY (CHECK FOR SHORT)

      Tester Connections Specified Conditions
      FC (E3-10) or Instrument panel J/B (Circuit opening relay terminal 2) 10 kΩ or higher
      Fig 5: Checking Harness And Connector (ECM - Circuit Opening Relay) (1 Of 2)
      G03096012Courtesy of © TOYOTA, LICENSE AGREEMENT TMS1002
      Fig 6: Checking Harness And Connector (ECM - Circuit Opening Relay) (2 Of 2)
      G03096013Courtesy of © TOYOTA, LICENSE AGREEMENT TMS1002
    4. Reconnect the ECM connector.
    5. Reinstall the circuit opening relay.
    1. NG: REPAIR OR REPLACE HARNESS OR CONNECTOR 
    2. OK: REPLACE ECM (See  REPLACEMENT  ) 
  7. INSPECT FUEL PUMP ASSY (See  INSPECTION  ) 
    1. NG: REPLACE FUEL PUMP ASSY (See  REMOVAL & INSTALLATION AND DISASSEMBLY & REASSEMBLY  ) 
    2. OK: Go to next step. 
  8. CHECK HARNESS AND CONNECTOR (CIRCUIT OPENING RELAY - FUEL PUMP, FUEL PUMP - BODY GROUND) 
    1. Remove the circuit opening relay from the instrument panel J/B.
    2. Disconnect the F14 fuel pump connector.
    3. Check the resistance.

      Standard (Check for Open): 

      CIRCUIT OPENING RELAY - FUEL PUMP, FUEL PUMP - BODY GROUND (CHECK FOR OPEN)

      Tester Connections Specified Conditions
      Instrument panel J/B (Circuit opening relay terminal 3) - Fuel pump (F14-4) Below 1 Ω
      Fuel pump (F14-5) - Body ground Below 1 Ω

      Standard (Check for short): 

      CIRCUIT OPENING RELAY - FUEL PUMP, FUEL PUMP - BODY GROUND (CHECK FOR SHORT)

      Tester Connections Specified Conditions
      Instrument panel J/B (Circuit opening relay terminal 3) or Fuel pump (F14-4) - Body ground 10 kΩ or higher
      Fig 7: Checking Harness And Connector (Circuit Opening Relay - Fuel Pump, Fuel Pump - Body Ground) (1 Of 2)
      G03096014Courtesy of © TOYOTA, LICENSE AGREEMENT TMS1002
      Fig 8: Checking Harness And Connector (Circuit Opening Relay - Fuel Pump, Fuel Pump - Body Ground) (2 Of 2)
      G03096015Courtesy of © TOYOTA, LICENSE AGREEMENT TMS1002
    4. Reconnect the fuel pump connector.
    5. Reinstall the circuit opening relay.
    1. NG: REPAIR OR REPLACE HARNESS OR CONNECTOR 
    2. OK: REPLACE ECM (See  REPLACEMENT  ) 

OBD II scan tool (excluding the hand-held tester): 

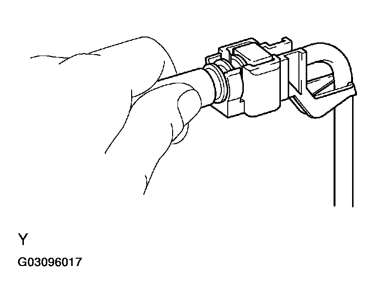
  1. CHECK OPERATION OF FUEL PUMP 
    1. Turn the ignition switch to ON.
    2. Connect terminals FC and E01 of the ECM connector.
    3. Check for fuel pressure in the fuel inlet hose when it is pinched off.

      Result: There is pressure in fuel inlet hose. 

      HINT:

      At this time, operating sounds can be heard from the fuel pump.

      Fig 9: Checking Operation Of Fuel Pump (1 Of 2)
      G03096016Courtesy of © TOYOTA, LICENSE AGREEMENT TMS1002
      Fig 10: Checking Operation Of Fuel Pump (2 Of 2)
      G03096017Courtesy of © TOYOTA, LICENSE AGREEMENT TMS1002
    1. OK: PROCEED TO NEXT CIRCUIT INSPECTION SHOWN IN PROBLEM SYMPTOMS TABLE (See  PROBLEM SYMPTOMS TABLE  ) 
    2. NG: Go to next step. 
  2. INSPECT ECM POWER SOURCE CIRCUIT (See  ECM POWER SOURCE CIRCUIT  ) 
    1. NG: REPAIR OR REPLACE ECM POWER SOURCE CIRCUIT 
    2. OK: Go to next step. 
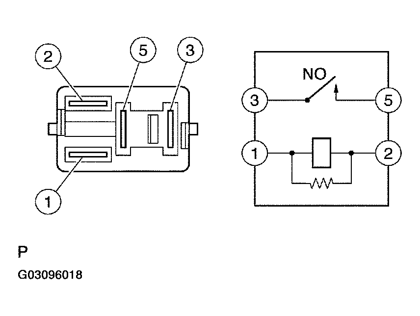
  3. INSPECT CIRCUIT OPENING RELAY 
    1. Remove the circuit opening relay from the instrument panel J/B.
    2. Check the circuit opening relay resistance.

      Standard: 

      CIRCUIT OPENING RELAY

      Tester Connections Specified Conditions
      3 - 5 10 kΩ or higher
      3 - 5 Below 1 Ω (when battery voltage applied to terminals 1 and 2)
      Fig 11: Inspecting Circuit Opening Relay
      G03096018Courtesy of © TOYOTA, LICENSE AGREEMENT TMS1002
    3. Reinstall the circuit opening relay.
    1. NG: REPLACE CIRCUIT OPENING RELAY 
    2. OK: Go to next step. 
  4. INSPECT ECM (FC VOLTAGE) 
    1. Turn the ignition switch to ON.
    2. Measure the voltage between the terminals of the E3 and E5 ECM connectors.

      Standard: 

      ECM (FC VOLTAGE)

      Tester Connections Specified Conditions
      FC (E3-10) - E01 (E5-7) Between 9 V and 14 V
      Fig 12: Inspecting ECM (FC Voltage)
      G03096019Courtesy of © TOYOTA, LICENSE AGREEMENT TMS1002
    1. OK: REPLACE ECM (SEE  REPLACEMENT  ) 
    2. NG: Go to next step 
  5. CHECK HARNESS AND CONNECTOR (EFI RELAY - CIRCUIT OPENING RELAY) 
    1. Remove the EFI relay from the engine room R/B.
    2. Remove the circuit opening relay from the instrument panel J/B.
    3. Check the resistance.

      Standard (Check for open): 

      EFI RELAY - CIRCUIT OPENING RELAY (CHECK FOR OPEN)

      Tester Connections Specified Conditions
      EFI relay (3) - Circuit opening relay (1) Below 1 Ω
      EFI relay (3) - Circuit opening relay (5) Below 1 Ω

      Standard (Check for short): 

      EFI RELAY - CIRCUIT OPENING RELAY (CHECK FOR SHORT)

      Tester Connections Specified Conditions
      EFI relay (3) or Circuit opening relay (1) - Body ground 10 kΩ or higher
      EFI relay (3) or Circuit opening relay (5) - Body ground 10 kΩ or higher
      Fig 13: Checking Harness And Connector (EFI - Circuit Opening Relay) (1 Of 2)
      G03096020Courtesy of © TOYOTA, LICENSE AGREEMENT TMS1002
      Fig 14: Checking Harness And Connector (EFI - Circuit Opening Relay) (2 Of 2)
      G03096021Courtesy of © TOYOTA, LICENSE AGREEMENT TMS1002
    4. Reinstall the EFI relay.
    5. Reinstall the circuit opening relay.
    1. NG: REPAIR OR REPLACE HARNESS OR CONNECTOR 
    2. OK: Go to next step. 
  6. CHECK HARNESS AND CONNECTOR (ECM - CIRCUIT OPENING RELAY) 
    1. Disconnect the E3 ECM connector.
    2. Remove the circuit opening relay from the instrument panel J/B.
    3. Check the resistance.

      Standard (Check for Open): 

      ECM - CIRCUIT OPENING RELAY (CHECK FOR OPEN)

      Tester Connections Specified Conditions
      FC (E3-10) - Instrument panel J/B (Circuit opening relay terminal 2) Below 1 Ω

      Standard (Check for short): 

      ECM - CIRCUIT OPENING RELAY (CHECK FOR SHORT)

      Tester Connections Specified Conditions
      FC (E3-10) or Instrument panel J/B (Circuit opening relay terminal 2) - Body Ground 10 kΩ or higher
      Fig 15: Checking Harness And Connector (ECM - Circuit Opening Relay) (1 Of 2)
      G03096022Courtesy of © TOYOTA, LICENSE AGREEMENT TMS1002
      Fig 16: Checking Harness And Connector (ECM - Circuit Opening Relay) (2 Of 2)
      G03096023Courtesy of © TOYOTA, LICENSE AGREEMENT TMS1002
    4. Reconnect the ECM connector.
    5. Reinstall the circuit opening relay.
    1. NG: REPAIR OR REPLACE HARNESS OR CONNECTOR 
    2. OK: REPLACE ECM (See  REPLACEMENT  ) 
  7. INSPECT FUEL PUMP ASSY (See  INSPECTION  ) 
    1. NG: REPLACE FUEL PUMP ASSY (See  REMOVAL & INSTALLATION AND DISASSEMBLY & REASSEMBLY  ) 
    2. OK: Go to next step. 
  8. CHECK HARNESS AND CONNECTOR (CIRCUIT OPENING RELAY - FUEL PUMP, FUEL PUMP - BODY GROUND) 
    1. Remove the circuit opening relay from the instrument panel J/B.
    2. Disconnect the F14 fuel pump connector.
    3. Check the resistance.

      Standard (Check for open): 

      CIRCUIT OPENING RELAY - FUEL PUMP, FUEL PUMP - BODY GROUND (CHECK FOR OPEN)

      Tester Connections Specified Conditions
      Instrument panel J/B (Circuit opening relay terminal 3) - Fuel pump (F14-4) Below 1 Ω
      Fuel pump (F14-5) - Body ground Below 1 Ω

      Standard (Check for short): 

      CIRCUIT OPENING RELAY - FUEL PUMP, FUEL PUMP - BODY GROUND (CHECK FOR SHORT)

      Tester Connections Specified Conditions
      Instrument panel J/B (Circuit opening relay terminal 3) or higher Fuel pump (F14-4) - Body ground 10 kΩ or higher
      Fig 17: Checking Harness And Connector (Circuit Opening Relay - Fuel Pump, Fuel Pump - Body Ground) (1 Of 2)
      G03096024Courtesy of © TOYOTA, LICENSE AGREEMENT TMS1002
      Fig 18: Checking Harness And Connector (Circuit Opening Relay - Fuel Pump, Fuel Pump - Body Ground) (2 Of 2)
      G03096025Courtesy of © TOYOTA, LICENSE AGREEMENT TMS1002
    4. Reconnect the fuel pump connector.
    5. Reinstall the circuit opening relay.
    1. NG: REPAIR OR REPLACE HARNESS OR CONNECTOR 
    2. OK: REPLACE ECM (See  REPLACEMENT  )