lemon-mirror:
Home >> Scion >> 2006 >> tC Automatic >> Repair and Diagnosis >> Electrical >> Body Electrical >> OEM System Circuits >> Cruise Control

Cruise Control

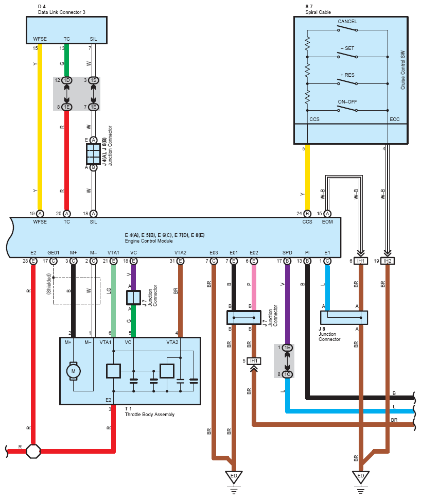
Fig 1: Cruise Control System Wiring Diagram (1 Of 3)
G08758348Courtesy of © TOYOTA, LICENSE AGREEMENT TMS1002
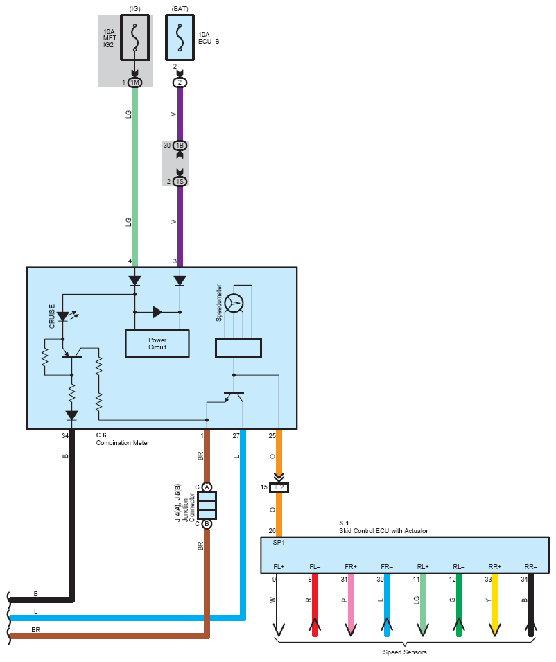
Fig 2: Cruise Control System Wiring Diagram (2 Of 3)
G08758349Courtesy of © TOYOTA, LICENSE AGREEMENT TMS1002
Fig 3: Cruise Control System Wiring Diagram (3 Of 3)
G08758350Courtesy of © TOYOTA, LICENSE AGREEMENT TMS1002