lemon-mirror:
Home >> Scion >> 2006 >> xA Automatic >> Repair and Diagnosis >> Engine Performance >> Engine Control Systems >> Engine Control System (1NZ-FE) >> SFI System >> ECM Power Source Circuit >> Inspection Procedure

Inspection Procedure

  1. INSPECT ECM (+B VOLTAGE) 
    1. Turn the ignition switch ON.
    2. Measure the voltage between the terminals of the ECM connectors.

      Standard voltage 

      TESTER CONNECTION SPECIFIED CONDITION CHART

      Tester Connection Specified Condition
      +B (E6-1) - E1 (E3-3) 9 to 14 V

    OK : PROCEED TO NEXT CIRCUIT INSPECTION SHOWN IN PROBLEM SYMPTOMS TABLE 

    Fig 1: Inspecting ECM (+B Voltage)
    G04153140Courtesy of © TOYOTA, LICENSE AGREEMENT TMS1002

    NG : GO TO NEXT STEP 

  2. CHECK HARNESS AND CONNECTOR (ECM - BODY GROUND) 
    1. Disconnect the negative (-) battery cable.
    2. Disconnect the E3 ECM connector.
    3. Measure the resistance of the wire harness side connector.

      Standard resistance (Check for open) 

      TESTER CONNECTION SPECIFIED CONDITION CHART

      Tester Connection Specified Condition
      E1 (E3-3) - Body ground Below 1 Ω

    NG : REPAIR OR REPLACE HARNESS OR CONNECTOR 

    Fig 2: Disconnecting E3 ECM Connector
    G04153141Courtesy of © TOYOTA, LICENSE AGREEMENT TMS1002

    OK : GO TO NEXT STEP 

  3. INSPECT ECM (IGSW VOLTAGE) 
    1. Turn the ignition switch ON.
    2. Measure the voltage of the ECM connectors.

      Standard voltage 

      TESTER CONNECTION SPECIFIED CONDITION CHART

      Tester Connection Specified Condition
      IGSW (E6-9) - E1 (E3-3) 9 to 14 V

    OK : Go to step   6 

    Fig 3: Inspecting ECM (IGSW Voltage)
    G04153142Courtesy of © TOYOTA, LICENSE AGREEMENT TMS1002

    NG : GO TO NEXT STEP 

  4. CHECK FUSE (AM2) 
    1. Remove the AM2 fuse from the engine room relay block.
    2. Measure the resistance of the AM2 fuse.

      Standard resistance: Below 1 Ω 

    NG : CHECK FOR SHORT IN ALL HARNESSES AND COMPONENTS CONNECTED TO FUSE 

    Fig 4: Removing AM2 Fuse From Engine Room Relay Block
    G04153143Courtesy of © TOYOTA, LICENSE AGREEMENT TMS1002

    OK : GO TO NEXT STEP 

  5. INSPECT IGNITION SWITCH ASSEMBLY 
    1. Disconnect the I10 ignition switch connector.
    2. Measure the resistance of the ignition switch.

      Standard resistance 

      TESTER CONNECTION SPECIFIED CONDITION CHART

      Ignition Switch Position Tester Connection Specified Condition
      LOCK All Terminals 10 kΩ or higher
      ON AM2 (5) - IG2 (6) Below 1 Ω

    NG : REPLACE IGNITION SWITCH ASSEMBLY 

    Fig 5: Disconnecting I10 Ignition Switch Connector
    G04153144Courtesy of © TOYOTA, LICENSE AGREEMENT TMS1002

    OK : CHECK HARNESS OR CONNECTOR (BATTERY - IGNITION SWITCH, IGNITION SWITCH - ECM) 

  6. INSPECT ECM (MREL VOLTAGE) 
    1. Turn the ignition switch ON.
    2. Measure the voltage of the ECM connectors.

      Standard voltage 

      TESTER CONNECTION SPECIFIED CONDITION CHART

      Tester Connection Specified Condition
      MREL (E6-8) - E1 (E3-3) 9 to 14 V

    NG : REPLACE ECM 

    Fig 6: Inspecting ECM (MREL Voltage)
    G04153145Courtesy of © TOYOTA, LICENSE AGREEMENT TMS1002

    OK : GO TO NEXT STEP 

  7. CHECK FUSE (EFI) 
    1. Remove the EFI fuse from the engine room relay block.
    2. Measure the resistance of the EFI fuse.

      Standard resistance: Below 1 Ω 

    NG : CHECK FOR SHORT IN ALL HARNESSES AND COMPONENTS CONNECTED TO FUSE 

    Fig 7: Removing EFI Fuse From Engine Room Relay Block
    G04153146Courtesy of © TOYOTA, LICENSE AGREEMENT TMS1002

    OK : GO TO NEXT STEP 

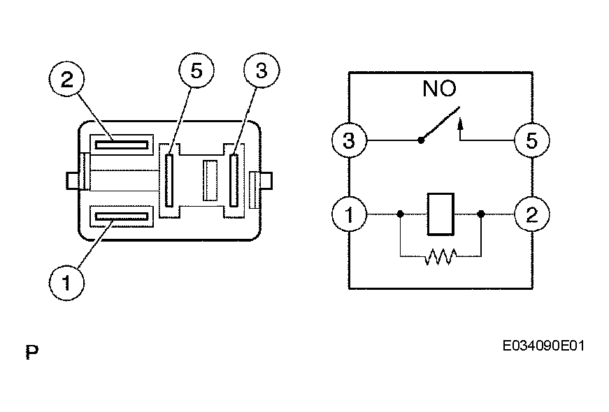
  8. INSPECT EFI RELAY (Marking: EFI) 
    1. Remove the EFI relay from the engine room relay block.
    2. Measure the resistance of the EFI fuse.

      Standard resistance 

      TESTER CONNECTION SPECIFIED CONDITION CHART

      Tester Connection Specified Condition
      3 - 5 10 kΩ or higher
      3 - 5 Below 1 Ω (When battery voltage is applied to terminals 1 and 2)

    NG : REPLACE EFI RELAY 

    Fig 8: Inspecting EFI Relay
    G04153147Courtesy of © TOYOTA, LICENSE AGREEMENT TMS1002

    OK : GO TO NEXT STEP 

  9. CHECK HARNESS AND CONNECTOR (EFI RELAY - ECM, EFI RELAY - BODY GROUND) 
    1. Check the harness and connector between the EFI relay and ECM.
      1. Remove the EFI relay from the engine room relay block.
        Fig 9: Identifying EFI Relay And ECM Connector Terminals
        G04153148Courtesy of © TOYOTA, LICENSE AGREEMENT TMS1002
      2. Disconnect the E6 ECM connector.
      3. Measure the resistance of the wire harness side connectors.

        Standard resistance (Check for open) 

        TESTER CONNECTION SPECIFIED CONDITION CHART

        Tester Connections Specified Conditions
        Engine room relay block (EFI relay terminal 2) - MREL (E6-8) Below 1 Ω
        Engine room relay block (EFI relay terminal 3) - +B (E6-1) Below 1 Ω

        Standard resistance (Check for short) 

        TESTER CONNECTION SPECIFIED CONDITION CHART

        Tester Connections Specified Conditions
        Engine room relay block (EFI relay terminal 2) or MREL (E6-8) - Body ground 10 kΩ or higher
        Engine room relay block (EFI relay terminal 3) or +B (E6-1) - Body ground 10 kΩ or higher
        Fig 10: Disconnecting E6 ECM Connector
        G04153149Courtesy of © TOYOTA, LICENSE AGREEMENT TMS1002
    2. Check the harness and connector between the EFI relay and body ground.
      1. Remove the EFI relay from the engine room relay block.
      2. Measure the resistance of the wire harness side connector.

        Standard resistance (Check for open) 

        TESTER CONNECTION SPECIFIED CONDITION CHART

        Tester Connection Specified condition
        Engine room relay block (EFI relay terminal 1) - Body ground Below 1 Ω

    NG : REPAIR OR REPLACE HARNESS OR CONNECTOR 

    OK : CHECK AND REPLACE HARNESS OR CONNECTOR (TERMINAL 5 OF EFI RELAY - BATTERY POSITIVE TERMINAL)