lemon-mirror:
Home >> Scion >> 2008 >> xD Automatic >> Repair and Diagnosis >> Electrical >> Starter >> 2ZR-FE Starting >> Starting System >> System Diagram

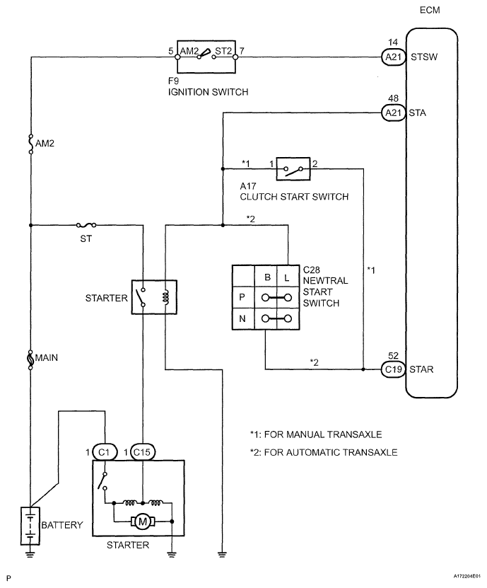
System Diagram

Fig 1: Starting System Diagram
G05399773Courtesy of © TOYOTA, LICENSE AGREEMENT TMS1002