lemon-mirror:
Home >> Scion >> 2008 >> xD Automatic >> Repair and Diagnosis >> Engine Performance >> Tune-Up >> 2ZR-FE Ignition >> Ignition System >> System Diagram

System Diagram

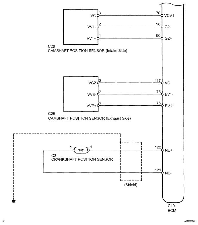
Fig 1: Ignition System Diagram (1 Of 2)
G05399755Courtesy of © TOYOTA, LICENSE AGREEMENT TMS1002
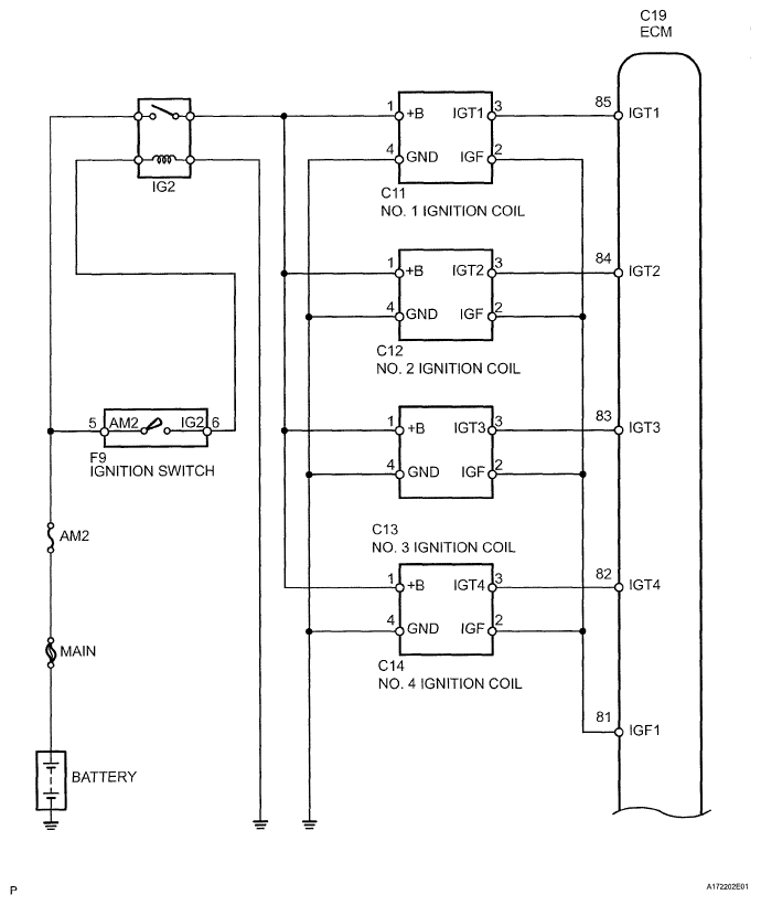
Fig 2: Ignition System Diagram (2 Of 2)
G05399756Courtesy of © TOYOTA, LICENSE AGREEMENT TMS1002