lemon-mirror:
Home >> Subaru >> 1981 >> GLF Automatic Trans >> Repair and Diagnosis >> Electrical >> Body Electrical >> Wiper/Washer Systems >> Operation

Wiper/Washer Systems: Operation

The standard wiper system has 2 speeds. The washer is operated by pushing in the button at the end of the wiper switch. The intermittent system has a third switch position that selects the delayed cycle. No time adjustment is possible. If the washer button is pressed on this system, the washer will operate and the wipers will run for 4 cycles, then turn off.

The rear wiper is operated by the ring on the wiper switch. Turning it to the first position starts the wiper. The second position operates the washer.

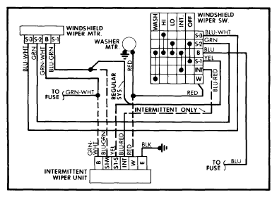
Fig 1: Subaru Front Wiper/Washer Wiring Diagram
G09323045Courtesy of SUBARU OF AMERICA, INC.