lemon-mirror:
Home >> Subaru >> 1982 >> GLF Automatic Trans >> Repair and Diagnosis >> Electrical >> Charging Systems >> HITACHI Alternators >> On-Vehicle Testing >> No Load Test

No Load Test

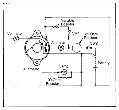
  1. Connect a voltmeter, ammeter and battery leads to alternator as shown in Fig 1 and Fig 2. Open switch "SW1" and close switch "SW2". Gradually raise alternator speed, and read speed when voltage is 13.5 volts.
    Fig 1: Subaru Alternator Test Connections
    G09330200Courtesy of NOT AVAILABLE

    Datsun/Nissan meter hookup is similar  .

  2. Alternator is working properly if it turns at less than 900 RPM on Subaru and Datsun 310 and Sentra models; less than 1000 RPM on Isuzu, LUV and all other Datsun models.
    Fig 2: Datsun/Nissan Alternator Terminal Identification
    G09330201Courtesy of NOT AVAILABLE

Terminals "S", "L", "BAT" and "E" are marked on rear cover  .