lemon-mirror:
Home >> Subaru >> 1986 >> RX >> Repair and Diagnosis >> Engine Performance >> System >> Fuel Injection System - SUBARU SPFI >> Operation >> Air/Fuel Ratio Learning Control System

Air/Fuel Ratio Learning Control System

This system has been developed to stabilize quality of hot-wire type airflow meter and fuel injector and to maintain their original performance by correcting their qualitative variation and aging. By learning or keeping track of feedback control signals sent by the oxygen sensor, the system is able to have the SPFI control unit automatically set a correction. Thus, the fuel injector always achieves optimum fuel injection under any condition.

CAUTION: Never connect battery in reverse polarity because SPFI control unit will be destroyed instantly and fuel injector and other parts will be damaged in just a few minutes more. Also DO NOT disconnect battery terminals while engine is running because a large counter electromotive force will be generated in alternator, and this voltage may damage electronic parts such as SPFI control unit.
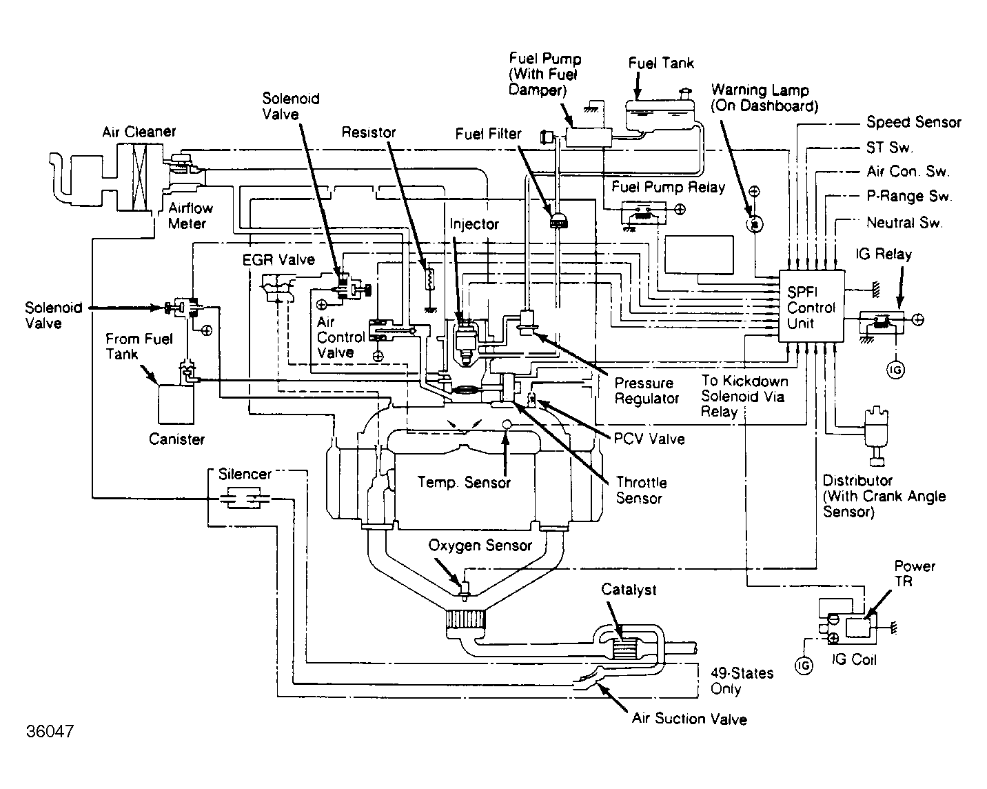
Fig 1: SPFI System Schematic
G36047