lemon-mirror:
Home >> Subaru >> 2001 >> Forester Base >> Repair and Diagnosis >> Transmission >> Automatic Trans >> A/T Mechanism & Function >> Schematic Drawing >> R Range

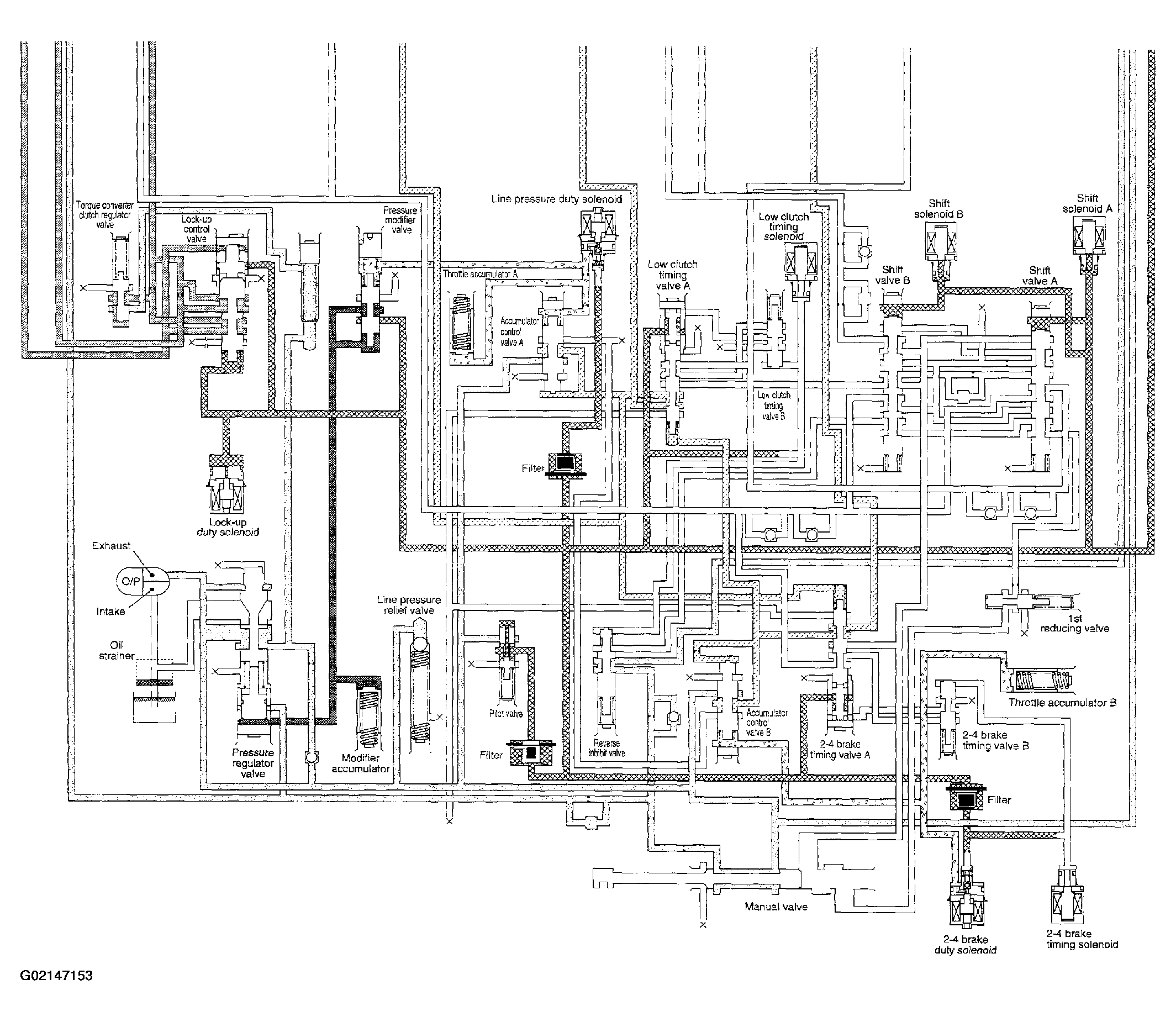
R Range

Fig 1: R Range - Schematic Drawing (1 Of 2)
G02147152
Fig 2: R Range - Schematic Drawing (2 Of 2)
G02147153