lemon-mirror:
Home >> Subaru >> 2003 >> Impreza RS, Automatic >> Repair and Diagnosis >> Transmission >> Automatic Trans >> A/T Control Systems >> A/T Shift Lock System >> Schematic

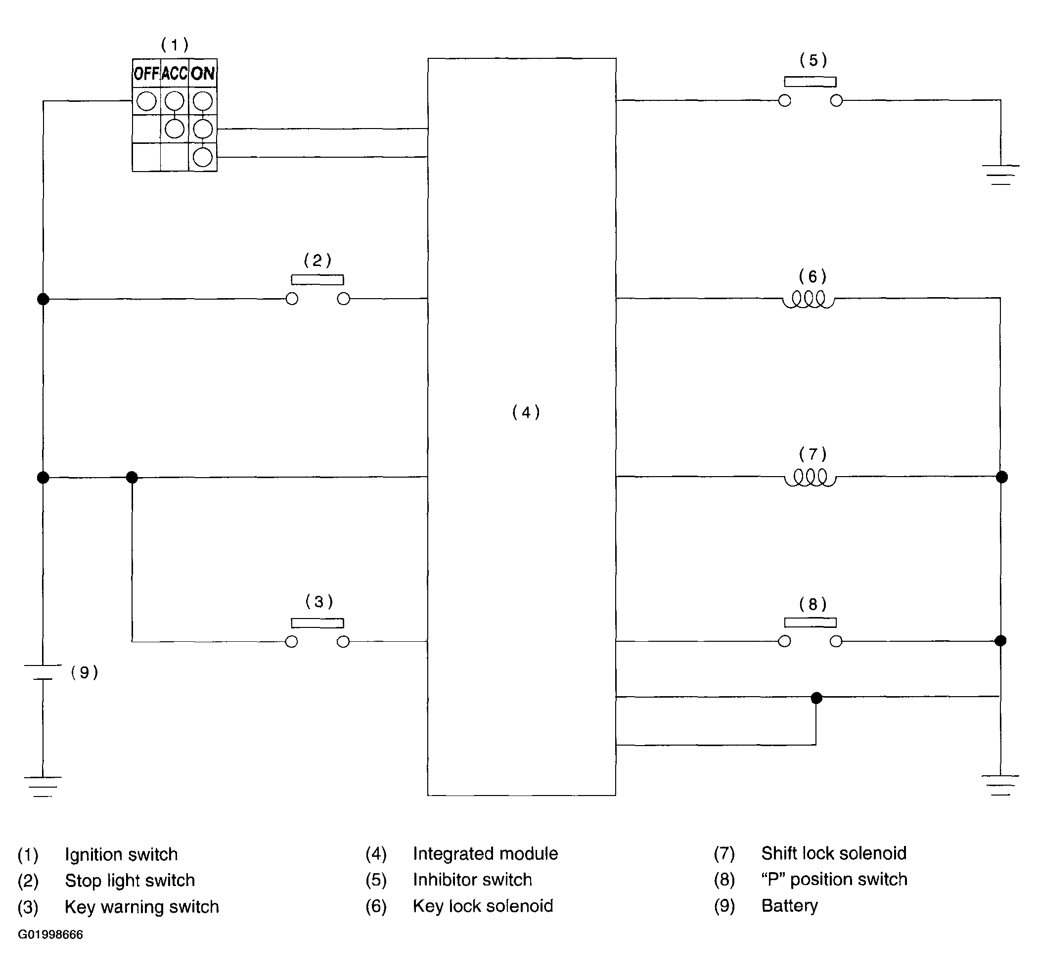
A/T Shift Lock System: Schematic

Fig 1: A/T Shift Lock System Schematic
G01998666Courtesy of SUBARU OF AMERICA, INC.