lemon-mirror:
Home >> Subaru >> 2008 >> Outback Base, Automatic >> Repair and Diagnosis >> Body & Frame >> Windows >> Mechanism & Function -- Glass/Windows/Mirrors >> Power Window >> Schematic Drawings

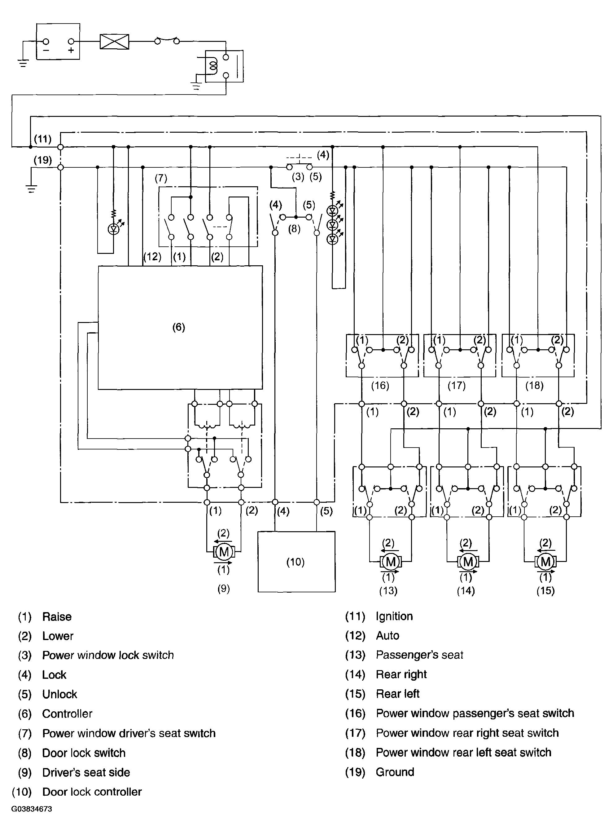
Schematic Drawings

Fig 1: Schematic Drawings
G03834673Courtesy of SUBARU OF AMERICA, INC.