lemon-mirror:
Home >> Subaru >> 2012 >> Outback Base, Standard Trans >> Repair and Diagnosis >> Engine Performance >> Ignition System >> Ignition System - Mechanism & Function (H4SO) >> Ignition Coil

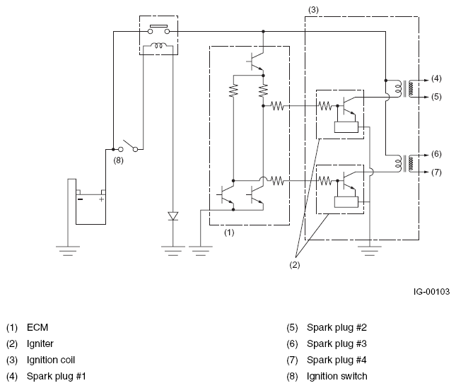
Ignition Coil

Ignition coils are made integral with an igniter. The ignition system is of a dual-ignition-coil design, each coil causing two plugs to generate sparks simultaneously. In response to the signal from the ECM, the ignitor supplies current to an ignition coil and the ignition coil supplies high-voltage current to a pair of spark plugs (#1 and #2 or #3 and #4) simultaneously.

Fig 1: Identifying Ignition Coil And Igniter Assembly
G08260680Courtesy of SUBARU OF AMERICA, INC.
Fig 2: Ignition Coil - Circuit Diagram
G08260681Courtesy of SUBARU OF AMERICA, INC.