lemon-mirror:
Home >> Subaru >> 2016 >> BRZ Series.HyperBlue >> Repair and Diagnosis >> Engine Performance >> Engine Control Systems >> Engine Control System (Service Information) >> Ignition System (Fa20) >> Circuit Figure

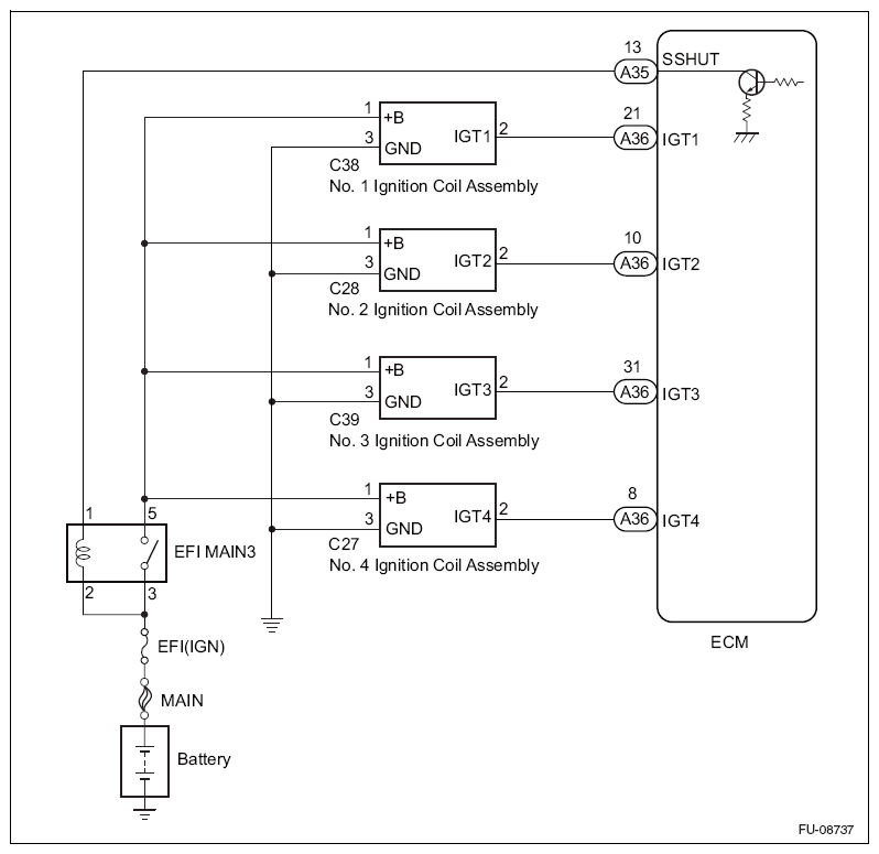
Circuit Figure

Fig 1: Ignition System Circuit Diagram
G10212983Courtesy of SUBARU OF AMERICA, INC.