lemon-mirror:
Home >> Subaru >> 2024 >> Impreza Base >> Repair and Diagnosis >> Engine Performance >> System >> Engine Control System (2.0L) (Diagnostics) - Introduction >> General Description >> System Block Diagram

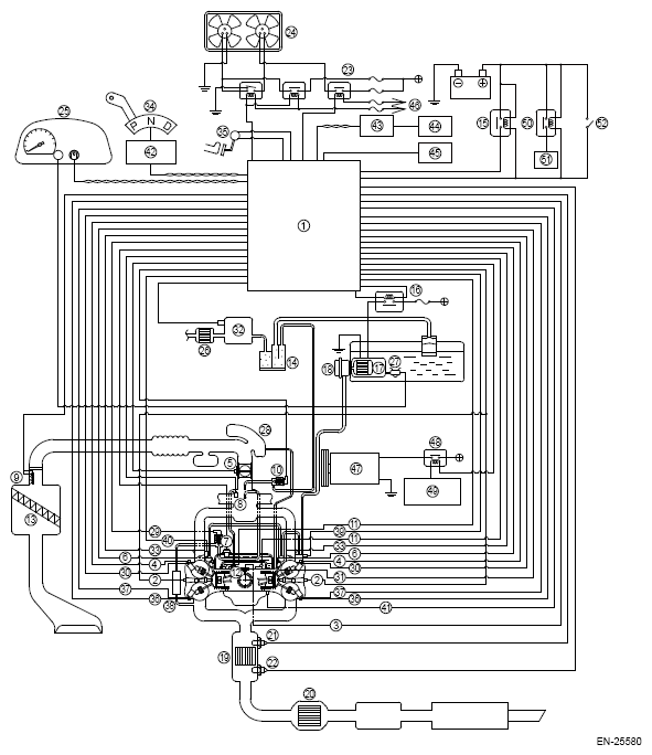
System Block Diagram

G16764774Courtesy of SUBARU OF AMERICA, INC.
(1) Engine control module (ECM)
(2) Ignition coil
(3) Crankshaft position sensor
(4) Intake camshaft position sensor
(5) Electronic throttle control sensor
(6) Fuel injector
(7) Engine coolant temperature sensor
(8) Manifold absolute pressure sensor
(9) Mass air flow and intake air temperature sensor
(10) Purge control solenoid valve
(11) Knock sensor
(12) PCV valve
(13) Air cleaner
(14) Canister
(15) Main relay 1
(16) Fuel pump relay
(17) Fuel filter
(18) Fuel pump
(19) Front catalytic converter
(20) Rear catalytic converter
(21) Front oxygen (A/F) sensor
(22) Rear oxygen sensor
(23) Radiator fan control relay
(24) Radiator fan
(25) Combination meter
(26) Drain filter
(27) Fuel level sensor
(28) Resonator chamber
(29) EGR control valve
(30) Intake oil control solenoid
(31) Engine oil temperature sensor
(32) Leak check valve ASSY
(33) Tumble generator valve actuator
(34) Inhibitor switch
(35) Accelerator pedal position sensor
(36) Exhaust camshaft position sensor
(37) Exhaust oil control solenoid
(38) EGR cooler
(39) High-pressure fuel pump
(40) High-pressure fuel pressure sensor
(41) Oil level switch
(42) Transmission control module (TCM)
(43) VDC control module and hydraulic control unit (VDCCM & H/U)
(44) ABS wheel speed sensor
(45) Data link connector
(46) To IG 1 relay
(47) A/C compressor
(48) A/C relay
(49) A/C control panel
(50) Main relay 2
(51) Solenoid power supply
(52) Ignition switch
G16764775Courtesy of SUBARU OF AMERICA, INC.
(1) Engine control module (ECM)
(2) Starter
(3) Fuel tank
(4) Mass air flow and intake air temperature sensor
(5) Fuel injector LH
(6) Camshaft position sensor LH
(7) Rear oxygen sensor
(8) Front oxygen (A/F) sensor
(9) High-pressure fuel pump
(10) Engine coolant temperature sensor
(11) Manifold absolute pressure sensor
(12) Electronic throttle control sensor
(13) Camshaft position sensor RH
(14) Fuel pressure sensor
(15) Fuel injector RH
(16) Crankshaft position sensor
(17) Fuel filter
(18) Pressure regulator
(19) Fuel pump