lemon-mirror:
Home >> Suzuki >> 1999 >> Swift Automatic >> Repair and Diagnosis >> Engine Performance >> Vacuum Diagrams >> Introduction

Vacuum Diagrams: Introduction

This article contains underhood views or schematics of vacuum hose routing. Use these vacuum diagrams during the visual inspection in BASIC DIAGNOSTIC PROCEDURES article. This will assist in identifying improperly routed vacuum hoses which cause driveability and/or computer-indicated malfunctions.

NOTE: Always refer to Emission Control label in engine compartment before attempting service. If manual and label differ, always use emission label specifications.
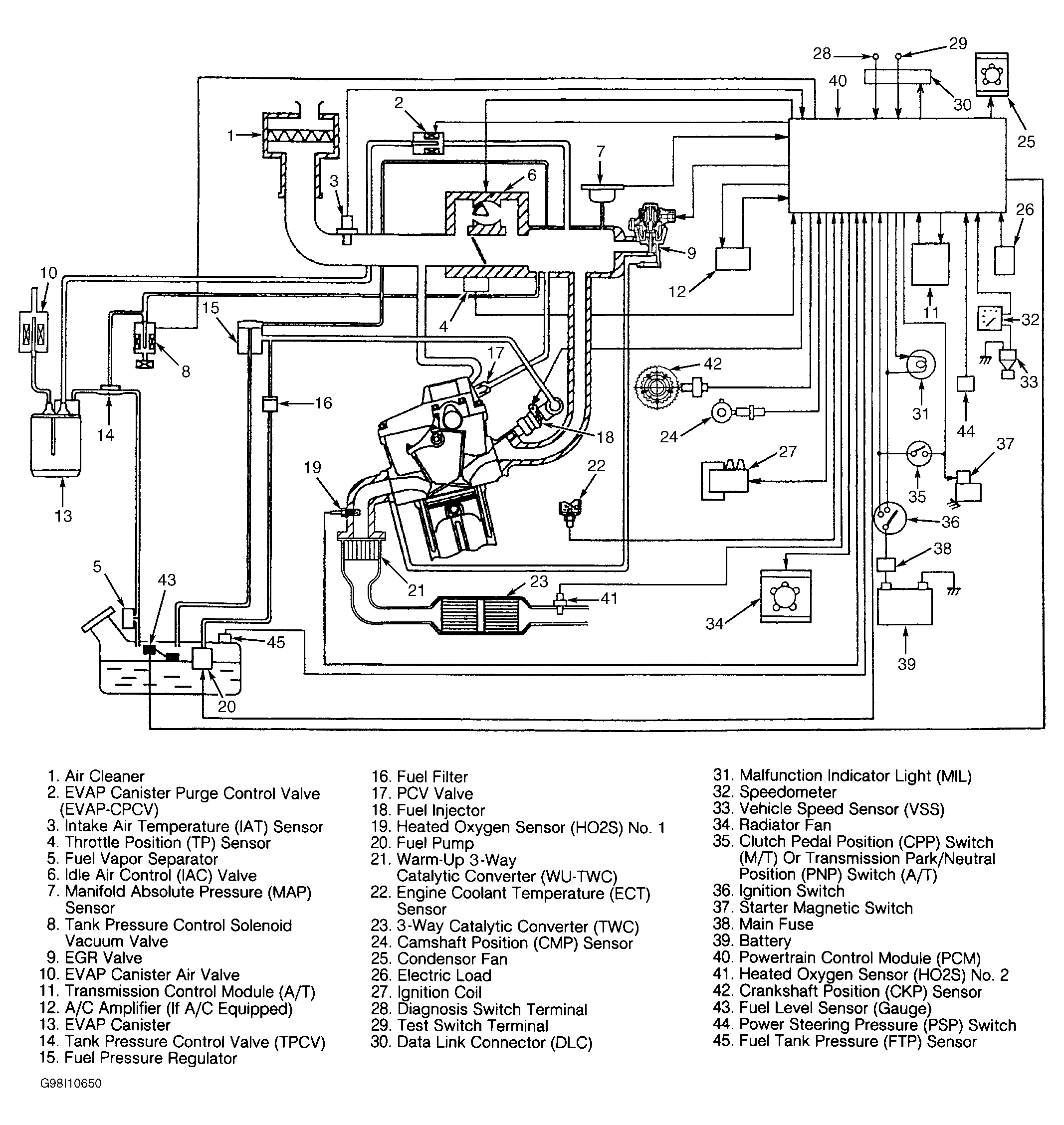
Fig 1: Vacuum Diagram (Esteem 1.6L)
G98I10650Courtesy of SUZUKI OF AMERICA CORP.
Fig 2: Vacuum Diagram (Swift 1.3L)
G98A10652Courtesy of SUZUKI OF AMERICA CORP.
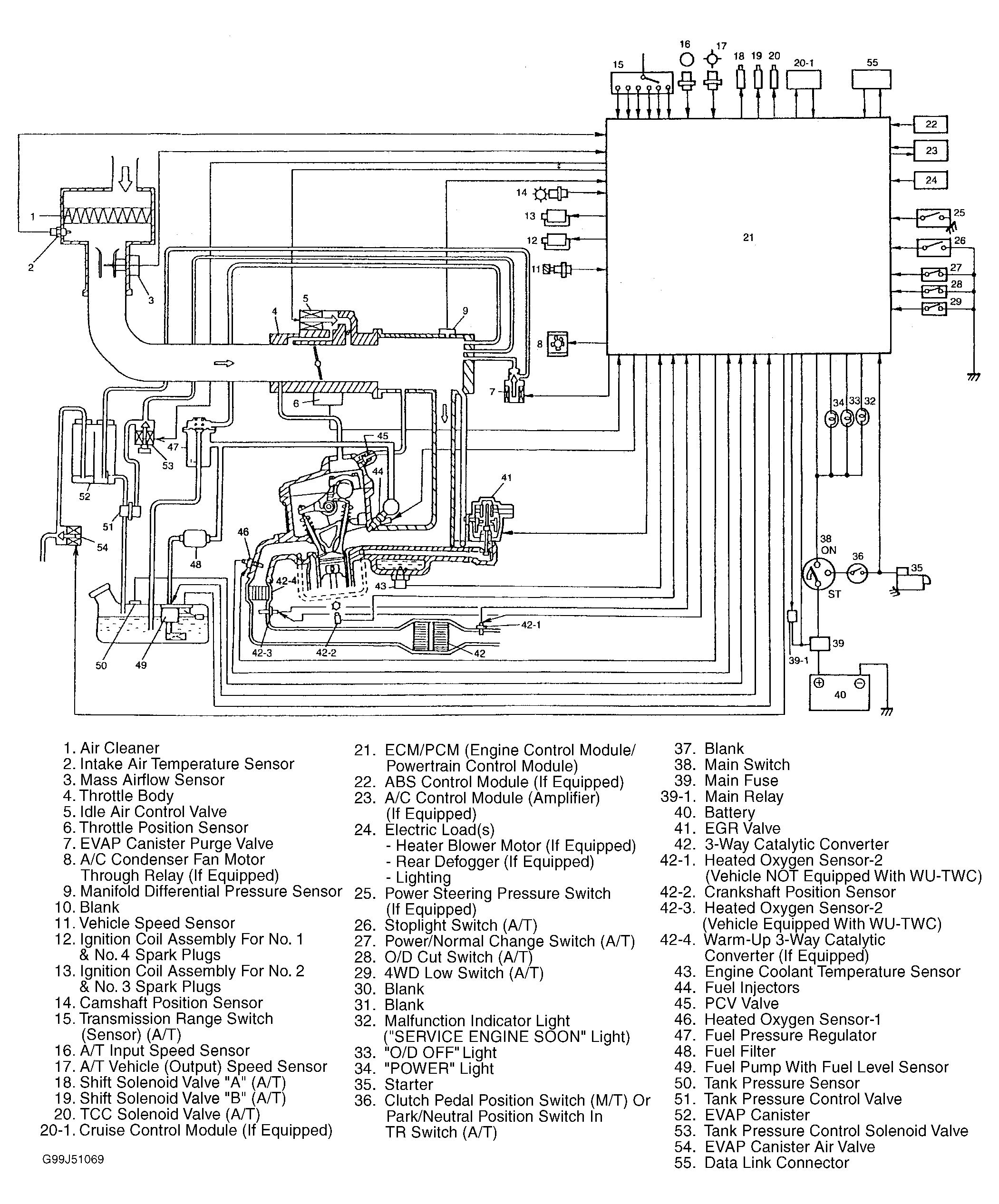
Fig 3: Vacuum Diagram (Vitara 1.6L)
G99J51069Courtesy of SUZUKI OF AMERICA CORP.
Fig 4: Vacuum Diagram (Vitara 2.0L)
G99D51071Courtesy of SUZUKI OF AMERICA CORP.
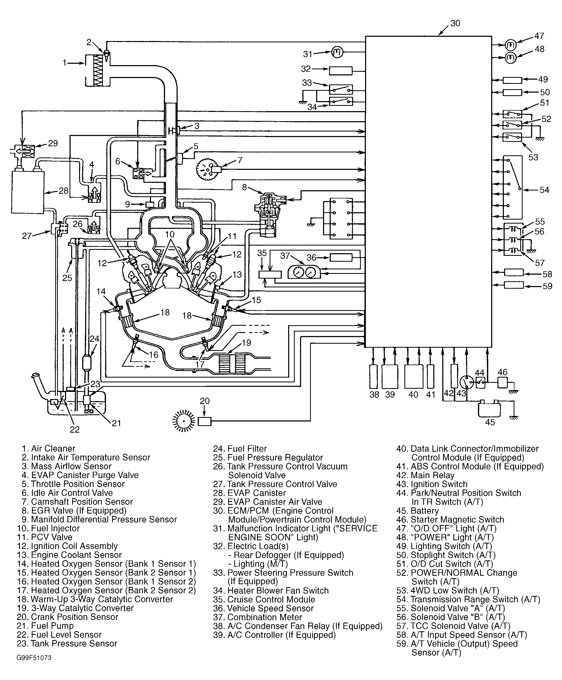
Fig 5: Vacuum Diagram (Grand Vitara 2.5L)
G99F51073Courtesy of SUZUKI OF AMERICA CORP.