lemon-mirror:
Home >> Suzuki >> 2007 >> SX4 Base, Automatic >> Repair and Diagnosis >> Electrical >> Charging Systems >> General Description >> Generator Description >> Charging System Circuit

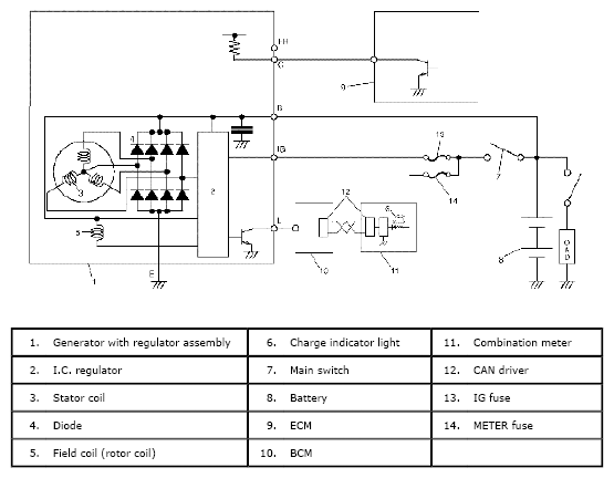
Charging System Circuit

The generator features a solid state regulator that is mounted inside the generator. All regulator components are enclosed into a solid mold, and this unit along with the brush holder assembly is attached to the rear housing. The regulator voltage is being controlled by ECM under some conditions while driving. Refer to GENERATOR CONTROL SYSTEM DESCRIPTION .

The generator rotor bearings contain enough grease to eliminate the need for periodic lubrication.

Two brushes carry current through the two slip rings to the field coil mounted on the rotor, and under normal conditions will provide long period of attention-free service.

The stator windings are assembled inside a laminated core that forms part of the generator frame.

A rectifier bridge connected to the stator windings contains diodes, and electrically changes the stator A.C. voltages to a D.C. voltage which appears at the generator output terminal.

Fig 1: Charging System Circuit Diagram
G04847104Courtesy of SUZUKI OF AMERICA CORP.