Generator Inspection: Rotor
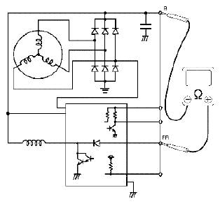
- Using ohmmeter, connect positive terminal to "FR" terminal and connect negative terminal to "B" terminal of generator, check that continuity between "B" terminal and "FR" terminal. If there is no continuity, replace rotor or regulator.
- Using ohmmeter, check for continuity between slip rings of rotor. If there is no continuity, replace rotor (1).
Resistance between slip rings of rotor
1.7 - 2.0 Ω
- Using ohmmeter, check that there is no continuity between slip ring and rotor core. If there is continuity, replace rotor (1).
- Check slip rings for roughness or scoring. If rough or scored, replace rotor.