lemon-mirror:
Home >> Toyota >> 1976 >> Pickup Base, Automatic Trans >> Repair and Diagnosis >> Engine Performance >> Ignition System >> Dual Diaphragm Distributor >> Description

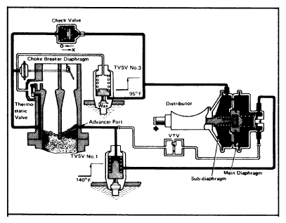
Dual Diaphragm Distributor: Description

The dual diaphragm distributor is used on Federal 2T-C engines only. This distributor provides a second vacuum advance diaphragm for more advanced ignition timing during certain periods of cold engine operation. On 1975 models, system consists of dual diaphragm distributor, ignition control relay, and temperature switch. On 1976-77 models, system consists of dual diaphragm distributor, 2 thermostatic vacuum switching valves, and a vacuum check valve.

Fig 1: 1976 Dual Diaphragm System
G09350673Courtesy of © TOYOTA, LICENSE AGREEMENT TMS1002