lemon-mirror:
Home >> Toyota >> 1986 >> Corolla LE, Automatic >> Repair and Diagnosis >> Engine Performance >> System >> CCE System >> Wiring Diagrams

Wiring Diagrams

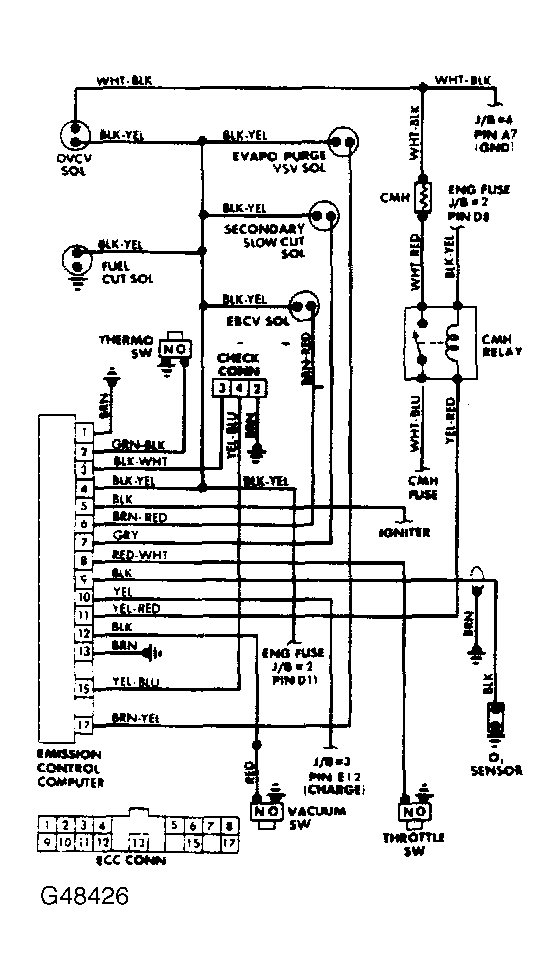
Fig 1: Corolla FWD Computer Controlled Emission System Wiring Diagram
G48426Courtesy of © TOYOTA, LICENSE AGREEMENT TMS1002
Fig 2: Corolla RWD Computer Controlled Emission System Wiring Diagram
G48427Courtesy of © TOYOTA, LICENSE AGREEMENT TMS1002