lemon-mirror:
Home >> Toyota >> 1986 >> Supra 2.8 M, Automatic >> Repair and Diagnosis >> Engine Performance >> System >> TCCS System >> Description

TCCS System: Description

The Toyota Computer Control System (TCCS) is a computerized emission, ignition and fuel control system. The TCCS controls Electronic Fuel Injection (EFI), engine operation and lowers exhaust emissions while maintaining good fuel economy and driveability.

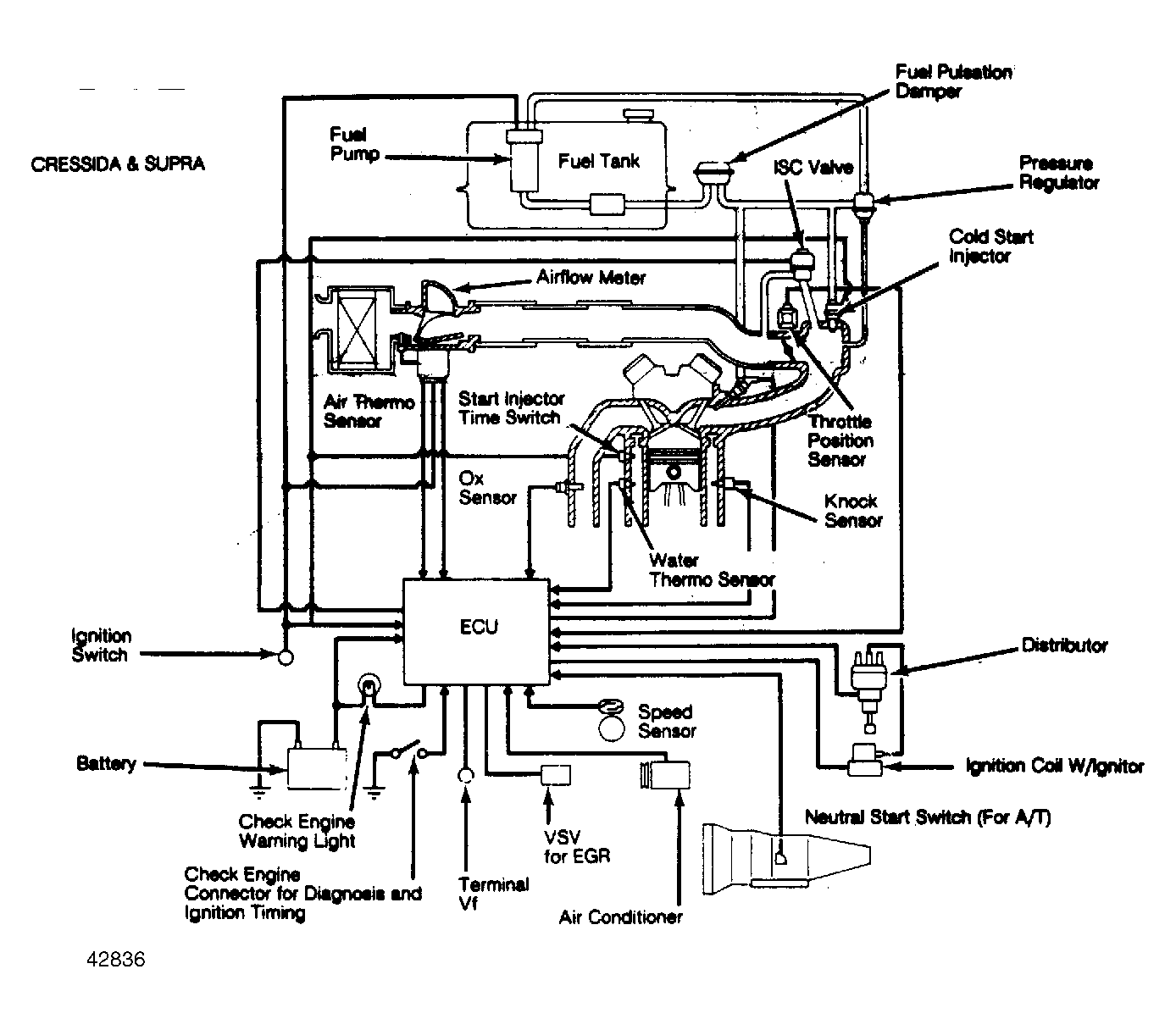
The Electronic Control Unit (ECU) controls the TCCS. The ECU contains preprogrammed information which has all data necessary for maintaining optimum ignition timing under all operating conditions. Input from the various data sensors allows the ECU to deliver spark at exactly the right moment. The ECU controls many engine related systems to constantly adjust engine operation. See Fig 1 and Fig 2 .

The TCCS is primarily an emission control system, designed to maintain an ideal air/fuel ratio of 14.7:1 under all operating conditions. When an ideal air/fuel ratio is maintained, the catalytic converter can control carbon monoxide (CO), hydrocarbon (HC) and nitrogen oxide (NOx) emissions.

Fig 1: Supra Computer Control System Schematics
G42836Courtesy of © TOYOTA, LICENSE AGREEMENT TMS1002
Fig 2: 1986 1/2 Supra Computer Control System Schematics
G48435Courtesy of © TOYOTA, LICENSE AGREEMENT TMS1002