lemon-mirror:
Home >> Toyota >> 1988 >> Van Base, Van Window >> Repair and Diagnosis >> Engine Performance >> System >> Computer Control System >> Operation >> Diagnostic System

Diagnostic System

The ECU is equipped with a self-diagnostic system which detects system failures or abnormalities. When malfunction occurs, the "CHECK ENGINE" light on instrument panel is activated. On models with Super Monitor Display, trouble code may be obtained from the screen on the instrument panel.

By analyzing various signals, the ECU detects system malfunctions related to various operating parameter sensors. The ECU stores trouble codes associated with the detected failure until the diagnostic system is cleared. The "CHECK ENGINE" light will go out when trouble codes are cleared.

Fig 1: TCCS Component Locations
G95206Courtesy of © TOYOTA, LICENSE AGREEMENT TMS1002
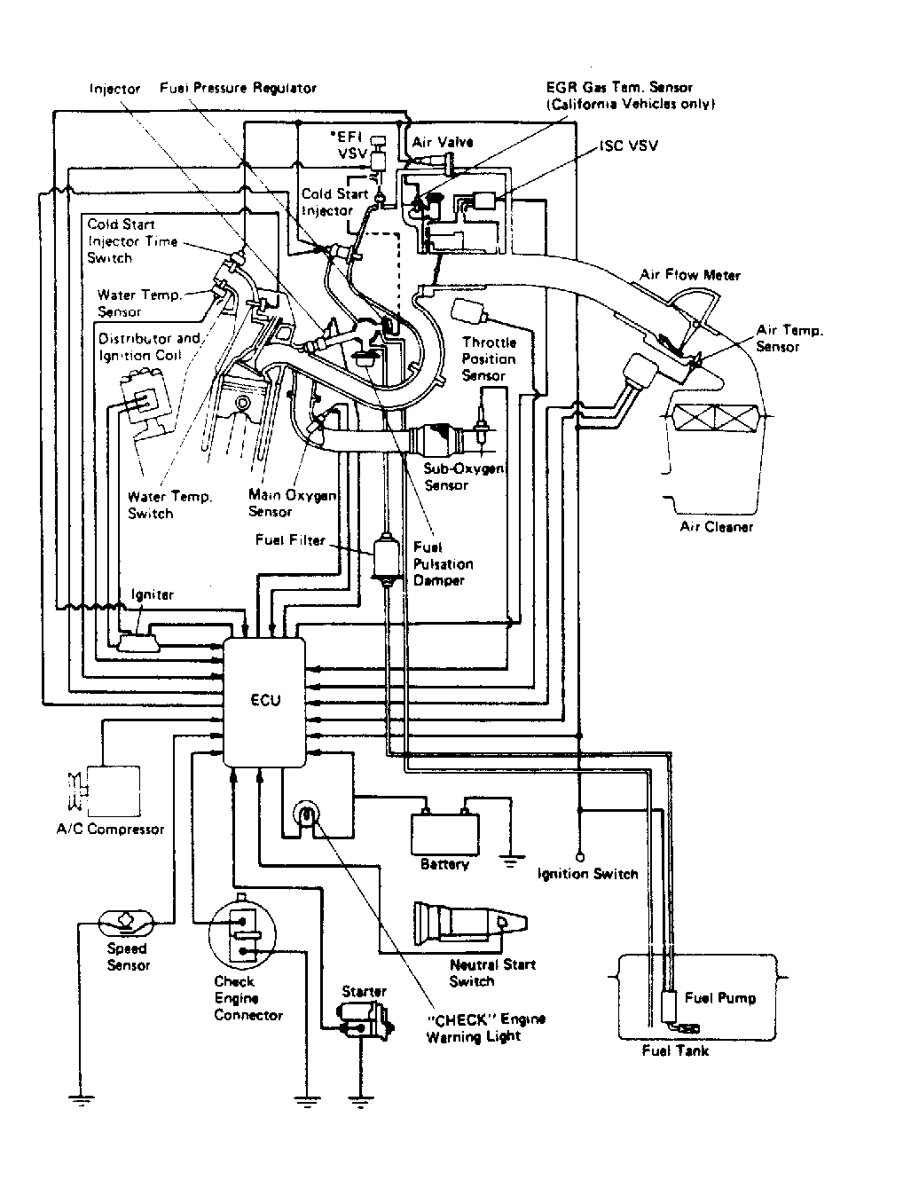
Fig 2: Computer Control System
G95218Courtesy of © TOYOTA, LICENSE AGREEMENT TMS1002