lemon-mirror:
Home >> Toyota >> 1993 >> T100 Base, 4WD >> Repair and Diagnosis >> Engine Performance >> System >> Engine Controls - System/Component Tests >> Introduction >> Engine Sensors & Switches >> Vehicle Speed Sensor

Vehicle Speed Sensor

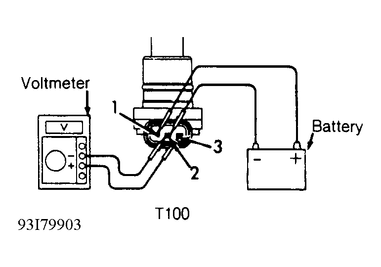
  1. Vehicle speed sensor is located on transmission/transaxle and contains a 3-wire connector. Connect voltmeter and battery voltage to vehicle speed sensor terminals. See Fig 1.
  2. While rotating vehicle speed sensor shaft, ensure voltage changes from zero to at least 11 volts. Voltage should change approximately 20 times per revolution of speedometer shaft. Replace vehicle speed sensor if voltage does not change as specified.
Fig 1: Testing Vehicle Speed Sensor
G93I79903Courtesy of © TOYOTA, LICENSE AGREEMENT TMS1002