lemon-mirror:
Home >> Toyota >> 2001 >> 4Runner Base >> Repair and Diagnosis >> Body & Frame >> Power Windows >> Component Tests >> Power Main Relay >> Except Highlander

Except Highlander

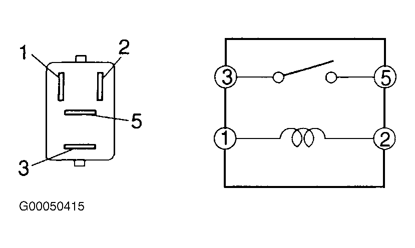
Remove relay located in driver side junction block. Continuity should exist between relay terminals No. 1 and 2 at all times. See Fig 1 and Fig 2 . Continuity should not exist between relay terminals No. 3 and 5. Apply battery voltage across relay terminals No. 1 and 2. Continuity should now exist between relay terminals No. 3 and 5. If continuity is not as specified, replace relay. If continuity is as specified, inspect wire harness and connector between power main relay and ECU, and between battery and power main relay. Repair or replace wire harness and/or connector as necessary.

Fig 1: Identifying Power Main Relay Terminals (Land Cruiser)
G00050403Courtesy of © TOYOTA, LICENSE AGREEMENT TMS1002
Fig 2: Identifying Power Main Relay Terminals (RAV4, Sequoia, Sienna, Tacoma, Tundra & 4Runner)
G00050415Courtesy of © TOYOTA, LICENSE AGREEMENT TMS1002