lemon-mirror:
Home >> Toyota >> 2002 >> 4Runner Base >> Repair and Diagnosis >> Brakes >> Traction Control >> Anti-Lock Brake System W/VSC >> System Testing >> Test D: Abs Warning Light Circuit >> Testing Procedure

Testing Procedure

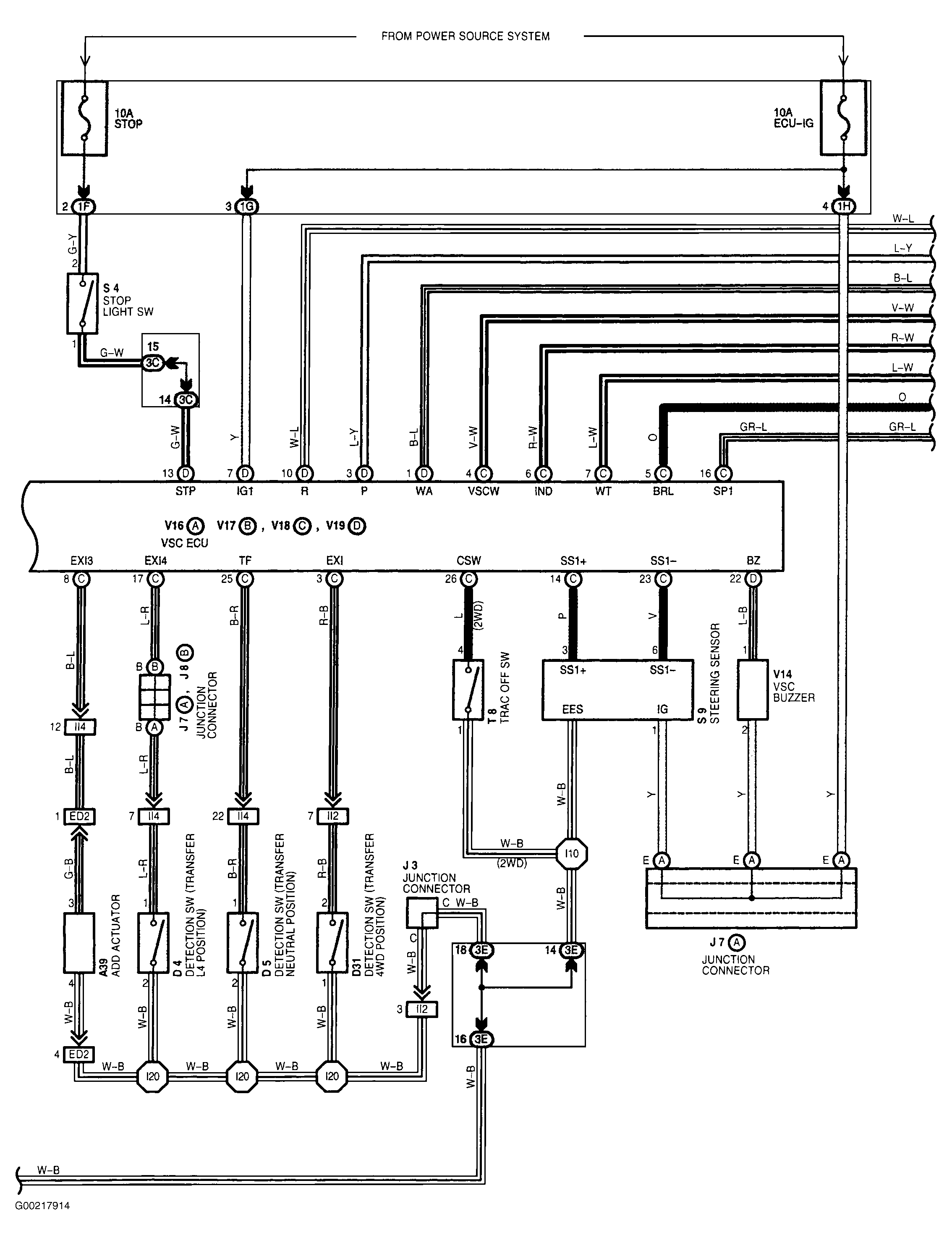
For wiring diagram see Figure. For testing procedure see Fig 1 and Fig 2 .

Fig 1: Testing Procedures ABS Warning Light Circuit (1 Of 2)
G00217900Courtesy of © TOYOTA, LICENSE AGREEMENT TMS1002
Fig 2: Testing Procedures ABS Warning Light Circuit (2 Of 2)
G00217901Courtesy of © TOYOTA, LICENSE AGREEMENT TMS1002