lemon-mirror:
Home >> Toyota >> 2002 >> Camry Solara SLE, 2D Convertible >> Repair and Diagnosis >> Body & Frame >> Windows >> Power Window Control System >> Inspection

Power Window Control System: Inspection

  1. INSPECT POWER WINDOW MASTER SWITCH CONTINUITY 

    Front driver's switch: 

    Fig 1: Inspecting Power Window Master Switch Continuity
    G02819708Courtesy of © TOYOTA, LICENSE AGREEMENT TMS1002
    INSPECT POWER WINDOW MASTER SWITCH CONTINUITY

    Switch position Tester connection Specified condition
    UP 1 - 4, 3 - 9 Continuity
    OFF 1 - 3 - 4 Continuity
    DOWN 1 - 3, 4 - 9 Continuity

    Front passenger's switch (Window unlock): 

    SPECIFIED CONDITION

    Switch position Tester connection Specified condition
    UP 1 - 10, 8 -9 Continuity
    OFF 1 - 8 - 10 Continuity
    DOWN 1 - 8, 9 - 10 Continuity

    Front passenger's switch (Window lock): 

    SPECIFIED CONDITION

    Switch position Tester connection Specified condition
    UP 8 - 9 Continuity
    OFF 8 - 10 Continuity
    DOWN 9 - 10 Continuity

    If continuity is not as specified, replace the master switch.

  2. INSPECT POWER WINDOW MASTER SWITCH ILLUMINATION 
    1. Set the window lock switch to the unlock position.
      Fig 2: Checking Power Window Master Switch Operates (Unlocked)
      G02819709Courtesy of © TOYOTA, LICENSE AGREEMENT TMS1002
    2. Connect the positive (+) lead from the battery to terminal 9 and the negative (-) lead to terminal 1, and check that all the illuminations light up.
    3. Set the window lock switch to the lock position, check that all the passenger's power window switch illuminations go out.
    4. Fig 3: Checking Power Window Master Switch Operates (Locked)
      G02819710Courtesy of © TOYOTA, LICENSE AGREEMENT TMS1002

    If operation is not as specified, replace the master switch.

  3. Using an ammeter: 

    INSPECT ONE-TOUCH POWER WINDOW SYSTEM/CURRENT OF CIRCUIT 

    1. Disconnect the connector from the master switch.
    2. Connect the positive (+) lead from the ammeter to terminal 3 on the wire harness side connector and the negative (-) lead to negative terminal of the battery.
      Fig 4: Inspecting One-Touch Power Window System (Window Lowers)
      G02819711Courtesy of © TOYOTA, LICENSE AGREEMENT TMS1002
    3. Connect the positive (+) lead from the battery to terminal 4 on the wire harness side connector.
    4. As the window goes down, check that the current flow is approximately 7 A.
    5. Check that the current increases up to approximately 14.5 A or more when the window stops going down.

    NOTE: The circuit breaker opens some 4 - 40 seconds after the window stops going down, so that check must be done before the circuit breaker operates.

    If the operation is as specified, replace the master switch.

    Fig 5: Inspecting One-Touch Power Window System (Window Stops)
    G02819712Courtesy of © TOYOTA, LICENSE AGREEMENT TMS1002
  4. Using an ammeter with a current - measuring probe: INSPECT ONE-TOUCH POWER WINDOW SYSTEM / CURRENT OF CIRCUIT 
    1. Remove the master switch with connector connected.
    2. Attach a current-measuring probe to terminal 9 of the wire harness.
    3. Turn the ignition switch ON and set the power window switch in the down position.
    4. As the window goes down, check that the current flow is approximately 7 A.
      Fig 6: Inspecting One-Touch Power Window System (Window Lowering)
      G02819713Courtesy of © TOYOTA, LICENSE AGREEMENT TMS1002
    5. Check that the current increases up to approximately 14.5 A or more when the window stops going down.
    6. Fig 7: Inspecting One-Touch Power Window System (Window Stopping)
      G02819714Courtesy of © TOYOTA, LICENSE AGREEMENT TMS1002
    NOTE: The circuit breaker opens some 4 - 40 seconds after the window stops going down, so that check must be done before the circuit breaker operates.

    If operation is as specified, replace the master switch.

  5. INSPECT POWER WINDOW MASTER SWITCH CIRCUIT 

    Disconnect the connector from the master switch and inspect the connector on the wire harness side.

    Fig 8: Inspecting Power Window Master Switch Circuit Terminal
    G02819715Courtesy of © TOYOTA, LICENSE AGREEMENT TMS1002
    SPECIFIED CONDITION

    Tester connection Condition Specified condition
    1 - Ground Constant Continuity
    9 - Ground Ignition switch position LOCK or ACC (1) No voltage
    9 - Ground Ignition switch position ON Battery positive voltage
    (1) Exceptions: During 60 seconds after the ignition switch is turned ON to OFF (ACC) or until driver or a passenger's door is opened after the ignition switch is turned ON to OFF (ACC). If the circuit is not as specified, inspect the circuits connected to other parts.
  6. INSPECT FRONT PASSENGER POWER WINDOW SWITCH CONTINUITY 
    Fig 9: Inspecting Front Passenger Power Window Switch Continuity
    G02819716Courtesy of © TOYOTA, LICENSE AGREEMENT TMS1002
    INSPECT FRONT PASSENGER POWER WINDOW SWITCH CONTINUITY

    Switch position Tester connection Specified condition
    UP 1 - 2, 3 - 4 Continuity
    OFF 1 - 2, 3 - 5 Continuity
    DOWN 1 - 4, 3 - 5 Continuity

    If continuity is not as specified, replace the switch.

  7. Convertible: 

    INSPECT QUARTER POWER WINDOW SWITCH CONTINUITY 

    Fig 10: Inspecting Quarter Power Window Switch Continuity (Convertible)
    G02819717Courtesy of © TOYOTA, LICENSE AGREEMENT TMS1002
    INSPECT QUARTER POWER WINDOW SWITCH CONTINUITY

    Switch position Tester connection Specified condition
    UP 3 - 5 Continuity
    OFF -  
    DOWN 3 - 6 Continuity

    If continuity is not as specified, replace the switch.

  8. Driver's door: 

    INSPECT MOTOR OPERATION 

    1. Connect the positive (+) lead from the battery to terminal 1 and the negative (-) lead to terminal 2, and check that the motor turns clockwise.
      Fig 11: Checking Motor Turns Clockwise (Driver'S Door)
      G02819718Courtesy of © TOYOTA, LICENSE AGREEMENT TMS1002
    2. Reverse the polarity, and check that the motor turns counterclockwise.
    3. Fig 12: Checking Motor Turns Counterclockwise (Driver'S Door)
      G02819719Courtesy of © TOYOTA, LICENSE AGREEMENT TMS1002

    If operation is not as specified, replace the motor.

  9. Front passenger's door: 

    INSPECT MOTOR OPERATION 

    1. Connect the positive (+) lead from the battery to terminal 1 and the negative (-) lead to terminal 2, and check that the motor turns clockwise.
      Fig 13: Checking Motor Turns Clockwise (Front Passenger'S Door)
      G02819720Courtesy of © TOYOTA, LICENSE AGREEMENT TMS1002
    2. Reverse the polarity, and check that the motor turns counterclockwise.

    If operation is not as specified, replace the motor.

    Fig 14: Checking Motor Turns Counterclockwise (Front Passenger'S Door)
    G02819721Courtesy of © TOYOTA, LICENSE AGREEMENT TMS1002
  10. Quarter window: 

    INSPECT MOTOR OPERATION 

    1. Connect the positive (+) lead from the battery to terminal 2 and the negative (-) lead to terminal 1, and check that the motor turns window up direction.
      Fig 15: Checking Motor Turns Window Up Direction (Quarter Window)
      G02819722Courtesy of © TOYOTA, LICENSE AGREEMENT TMS1002
    2. Reverse the polarity, and check that the motor turns window down direction.

    If operation is not as specified, replace the motor.

    Fig 16: Checking Motor Turns Window Down Direction (Quarter Window)
    G02819723Courtesy of © TOYOTA, LICENSE AGREEMENT TMS1002
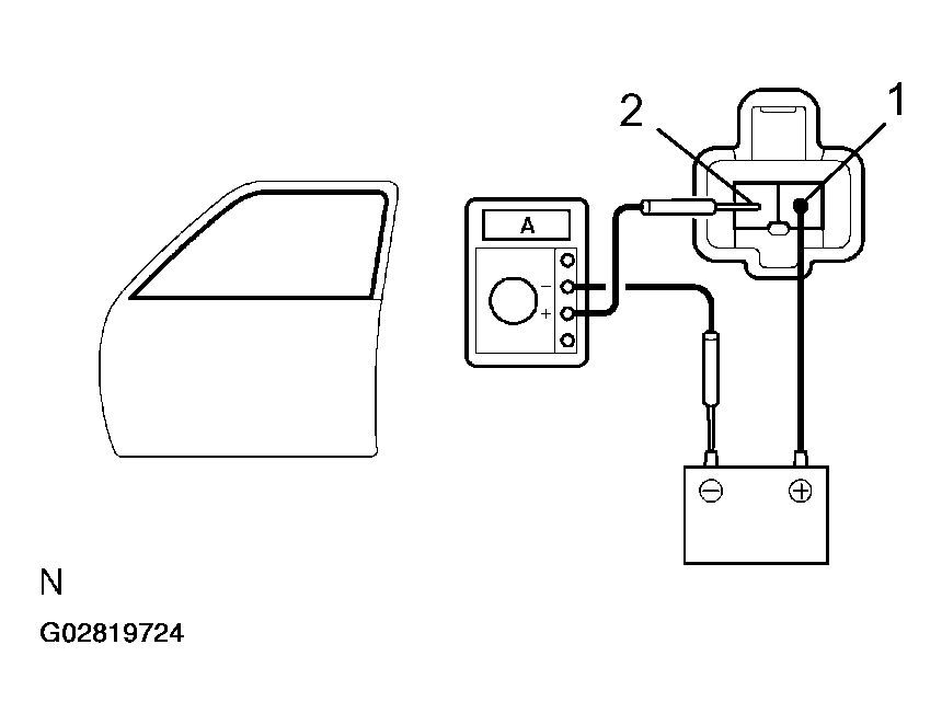
  11. Driver's door: 

    INSPECT POWER WINDOW MOTOR PTC THERMISTOR OPERATION 

    1. Disconnect the connector from the power window motor.
    2. Connect the positive (+) lead from the ammeter to terminal 2 on the wire harness side connector and the negative (-) lead to negative terminal of the battery.
    3. Connect the positive (+) lead from the battery to terminal 1 on the wire harness side connector, and raise the window to the fully position.
    4. Continue to apply voltage, and check that the current changes to less than 1 A with 4 to 90 seconds.
      Fig 17: Inspecting Power Window Motor PTC Thermistor Operation (Window Raised)
      G02819724Courtesy of © TOYOTA, LICENSE AGREEMENT TMS1002
    5. Disconnect the leads from terminals.
    6. Approximately 60 seconds later, connect the positive (+) lead from the battery to terminal 2 and negative (-) lead to terminal 1, and check that the window begins to descended.
      Fig 18: Inspecting Power Window Motor PTC Thermistor Operation (Window Descending)
      G02819725Courtesy of © TOYOTA, LICENSE AGREEMENT TMS1002

    If operation is not as specified, replace the motor.

  12. Passenger's door: 

    INSPECT POWER WINDOW MOTOR PTC THERMISTOR OPERATION 

    1. Disconnect the connector from the power window motor.
    2. Connect the positive (+) lead from the ammeter to terminal 1 on the wire harness side connector and the negative (-) lead to negative terminal of the battery.
      Fig 19: Inspecting Power Window Motor PTC Thermistor Operation (Window Raised)
      G02819726Courtesy of © TOYOTA, LICENSE AGREEMENT TMS1002
    3. Connect the positive (+) lead from the battery to terminal 2 on the wire harness side connector, and raise the window to the fully position.
    4. Continue to apply voltage and check that the current changes to less than 1 A within 4 to 90 seconds.
    5. Disconnect the leads from the terminals.
    6. Approximately 60 seconds later, connect the positive (+) lead from the battery to terminal 1 and the negative (-) lead to terminal 2, and check that the window begins to descend.
      Fig 20: Inspecting Power Window Motor PTC Thermistor Operation (Window Descending)
      G02819727Courtesy of © TOYOTA, LICENSE AGREEMENT TMS1002

    If operation is not as specified, replace the motor.

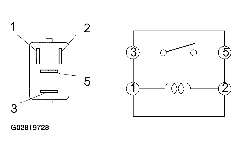
  13. INSPECT POWER MAIN RELAY CONTINUITY 
    Fig 21: Inspecting Power Main Relay Continuity
    G02819728Courtesy of © TOYOTA, LICENSE AGREEMENT TMS1002
    INSPECT POWER MAIN RELAY CONTINUITY

    Condition Tester connection Specified condition
    Constant 1 - 2 Continuity
    Apply B+ between terminals 1 and 2. 3 - 5 Continuity

    If continuity is not as specified, replace the relay.

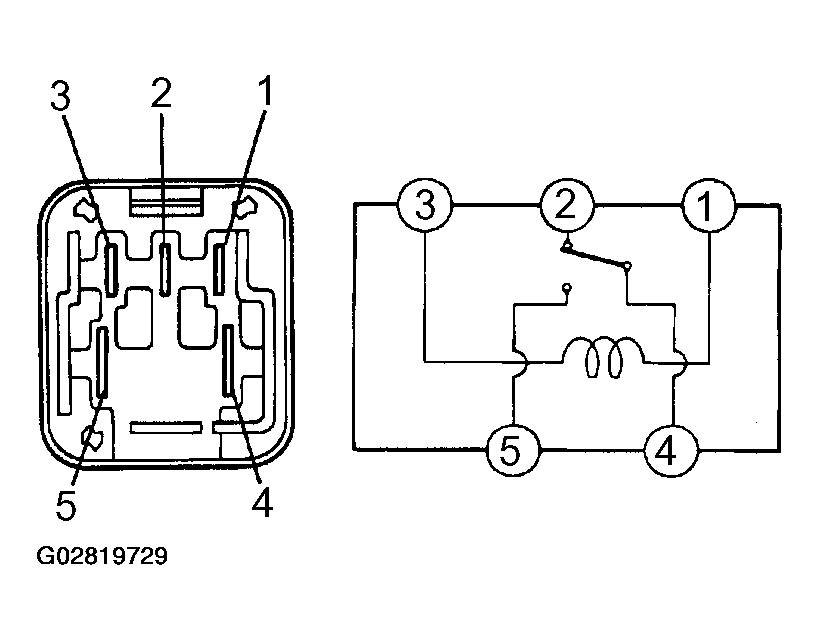
  14. Convertible: 

INSPECT QUARTER POWER WINDOW RELAYS CONTINUITY 

Fig 22: Inspecting Quarter Power Window Relays Continuity (Convertible)
G02819729Courtesy of © TOYOTA, LICENSE AGREEMENT TMS1002
INSPECT QUARTER POWER WINDOW RELAYS CONTINUITY

Condition Tester connection Specified condition
Constant 1 - 3
2 - 4
Continuity
Apply B + between terminals 1 and 3. 4 - 5 Continuity

If continuity is not as specified, replace the relay.