lemon-mirror:
Home >> Toyota >> 2003 >> Land Cruiser >> Repair and Diagnosis >> Engine Performance >> System >> Engine Controls - System & Component Testing - V6 & V8 >> Computerized Engine Controls >> Cranking Hold Function Circuit >> 4Runner

Cranking Hold Function Circuit: 4Runner

NOTE: Cranking Hold Function Circuit maybe referred to as starter signal circuit.

For cranking hold function circuit inspection and wiring diagram, see Fig 1-Fig 12 . For circuit identification, see ENGINE PERFORMANCE in appropriate SYSTEM WIRING DIAGRAMS article in ELECTRICAL. To check for intermittent problems, see INTERMITTENTS in TROUBLE SHOOTING - NO CODES article. Before replacing ECM, check ECM connectors and ground circuits. See ENGINE CONTROL MODULE POWER & GROUND CIRCUITS  under COMPUTERIZED ENGINE CONTROLS.

Fig 1: Cranking Hold Function Circuit Description & Diagram (4Runner)
G00247832Courtesy of © TOYOTA, LICENSE AGREEMENT TMS1002
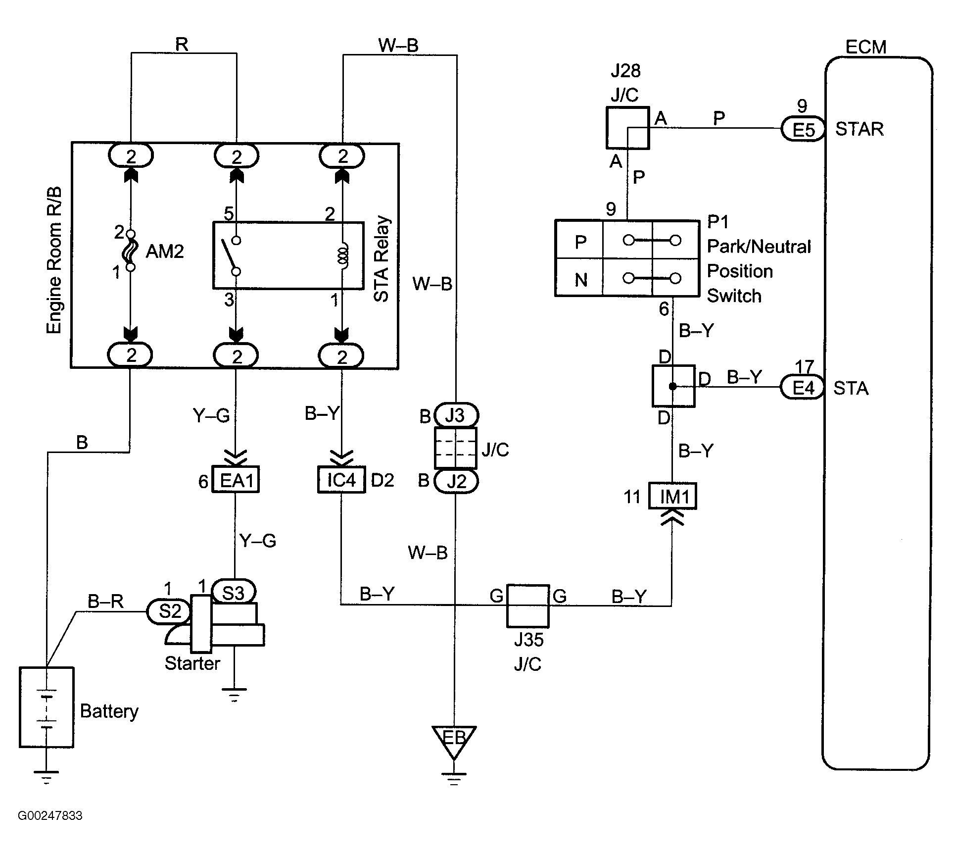
Fig 2: Cranking Hold Function Wiring Diagram (4Runner)
G00247833Courtesy of © TOYOTA, LICENSE AGREEMENT TMS1002
Fig 3: Cranking Hold Function Circuit Inspection Using Hand-Held Tester - Steps 1-2 (4Runner)
G00247834Courtesy of © TOYOTA, LICENSE AGREEMENT TMS1002
Fig 4: Cranking Hold Function Circuit Inspection Using Hand-Held Tester - Steps 3-4 (4Runner)
G00247835Courtesy of © TOYOTA, LICENSE AGREEMENT TMS1002
Fig 5: Cranking Hold Function Circuit Inspection Using Hand-Held Tester - Steps 5-6 (4Runner)
G00247836Courtesy of © TOYOTA, LICENSE AGREEMENT TMS1002
Fig 6: Cranking Hold Function Circuit Inspection Using Hand-Held Tester - Steps 7-10 (4Runner)
G00247837Courtesy of © TOYOTA, LICENSE AGREEMENT TMS1002
Fig 7: Cranking Hold Function Circuit Inspection Using Hand-Held Tester - Step 10 Cont. (4Runner)
G00247838Courtesy of © TOYOTA, LICENSE AGREEMENT TMS1002
Fig 8: Cranking Hold Function Circuit Inspection Using OBD II Scan Tool - Steps 1-2 (4Runner)
G00247839Courtesy of © TOYOTA, LICENSE AGREEMENT TMS1002
Fig 9: Cranking Hold Function Circuit Inspection Using OBD II Scan Tool - Steps 3-4 (4Runner)
G00247840Courtesy of © TOYOTA, LICENSE AGREEMENT TMS1002
Fig 10: Cranking Hold Function Circuit Inspection Using OBD II Scan Tool - Steps 5-7 (4Runner)
G00247841Courtesy of © TOYOTA, LICENSE AGREEMENT TMS1002
Fig 11: Cranking Hold Function Circuit Inspection Using OBD II Scan Tool - Steps 8-9 (4Runner)
G00247842Courtesy of © TOYOTA, LICENSE AGREEMENT TMS1002
Fig 12: Locating Data Link Connector No. 3 (4Runner)
G97G28874Courtesy of © TOYOTA, LICENSE AGREEMENT TMS1002