lemon-mirror:
Home >> Toyota >> 2003 >> Land Cruiser >> Repair and Diagnosis >> Engine Performance >> System >> Engine Controls - System & Component Testing - V6 & V8 >> Computerized Engine Controls >> Starter Signal Circuit >> Avalon

Starter Signal Circuit: Avalon

For starter signal circuit inspection and wiring diagram, see Fig 1-Fig 4 . For circuit identification, see ENGINE PERFORMANCE in appropriate SYSTEM WIRING DIAGRAMS article in ELECTRICAL. Before replacing ECM, check ECM connectors and ground circuits. See ENGINE CONTROL MODULE POWER & GROUND CIRCUITS  under COMPUTERIZED ENGINE CONTROLS.

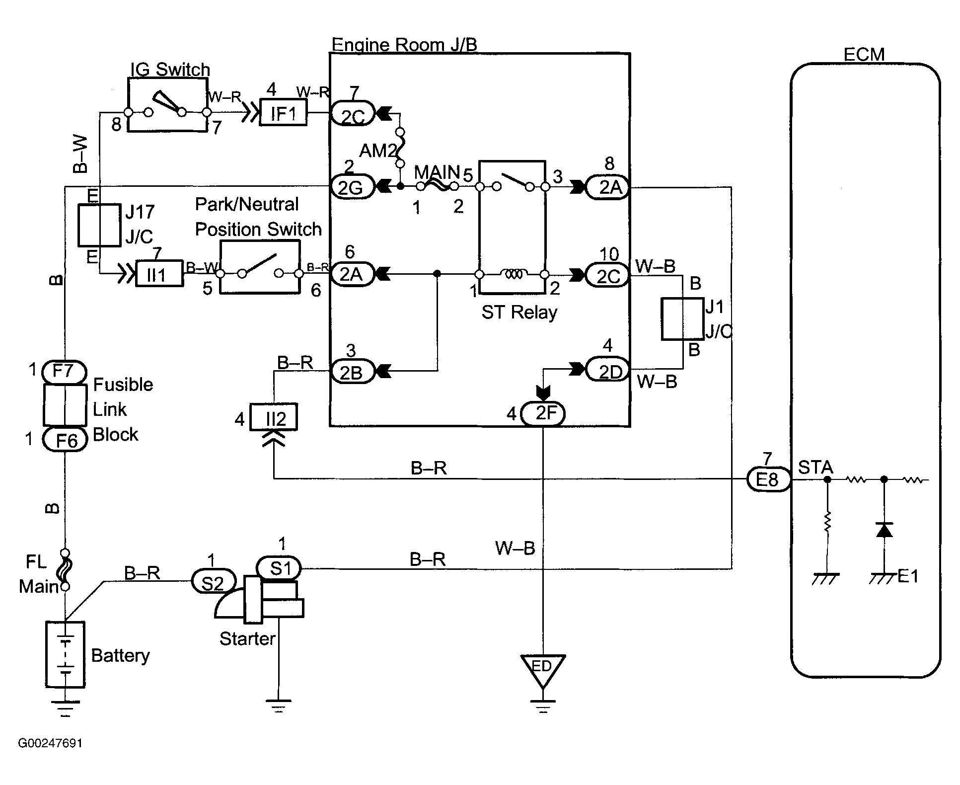
Fig 1: Starter Signal Wiring Diagram (Avalon)
G00247691Courtesy of © TOYOTA, LICENSE AGREEMENT TMS1002
Fig 2: Starter Signal Circuit Inspection Using Hand-Held Tester (Avalon)
G00247695Courtesy of © TOYOTA, LICENSE AGREEMENT TMS1002
Fig 3: Starter Signal Circuit Inspection Using OBD II Scan Tool (Avalon)
G00247699Courtesy of © TOYOTA, LICENSE AGREEMENT TMS1002
Fig 4: Locating Data Link Connector No. 3 (Avalon)
G99J52828Courtesy of © TOYOTA, LICENSE AGREEMENT TMS1002