lemon-mirror:
Home >> Toyota >> 2003 >> Land Cruiser >> Repair and Diagnosis >> Engine Performance >> System >> Engine Controls - System & Component Testing - V6 & V8 >> Computerized Engine Controls >> Starter Signal Circuit >> Tacoma

Starter Signal Circuit: Tacoma

For starter signal circuit inspection and wiring diagram, see Fig 1-Fig 6 . For circuit identification, see ENGINE PERFORMANCE in appropriate SYSTEM WIRING DIAGRAMS article in ELECTRICAL. Before replacing ECM, check ECM connectors and ground circuits. See ENGINE CONTROL MODULE POWER & GROUND CIRCUITS  under COMPUTERIZED ENGINE CONTROLS. To check ignition switch, see appropriate STEERING COLUMN SWITCHES article in ACCESSORIES & EQUIPMENT. To check park/neutral position switch, see PARK/NEUTRAL POSITION SWITCH  under ENGINE SENSORS & SWITCHES.

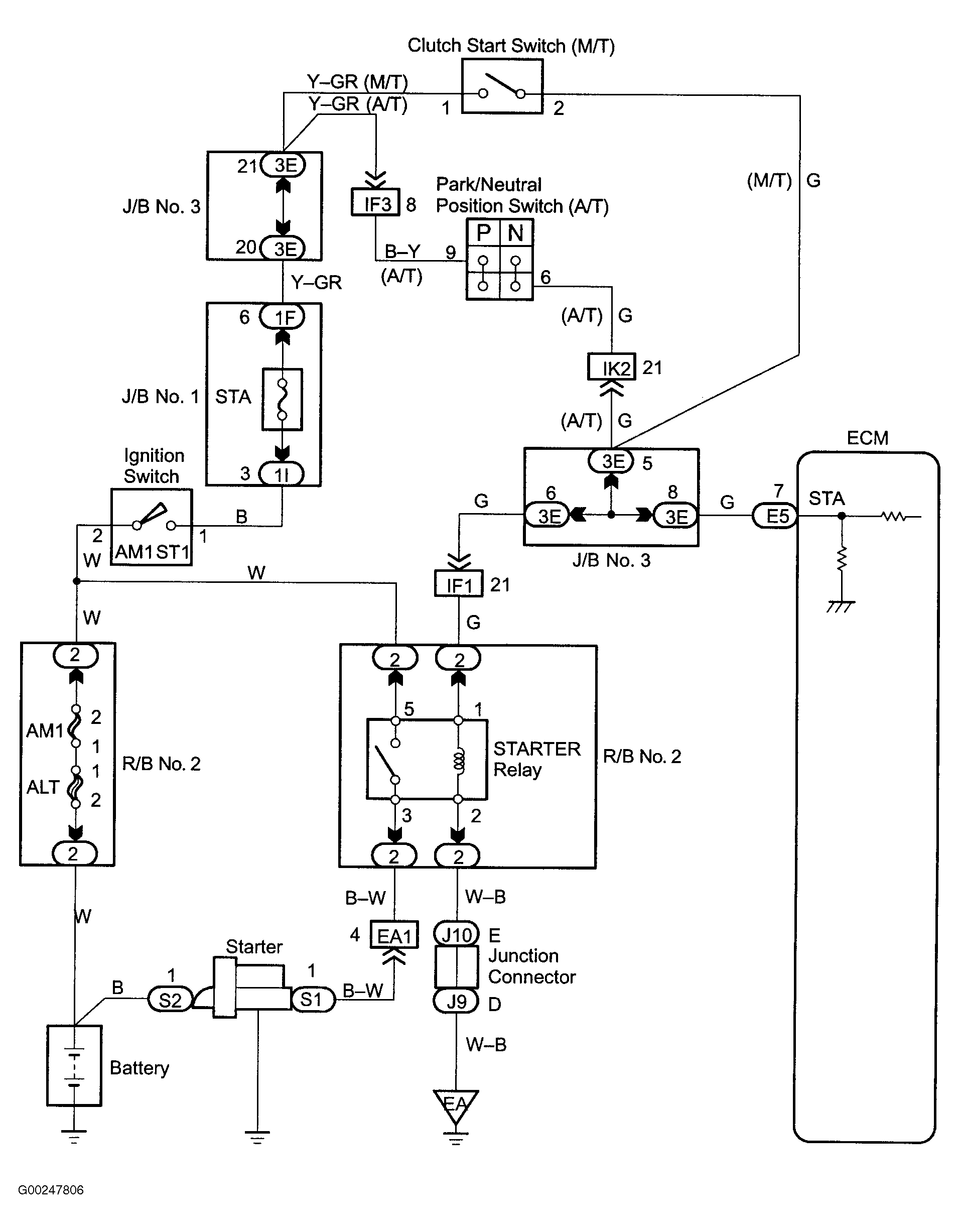
Fig 1: Starter Signal Wiring Diagram (Tacoma)
G00247806Courtesy of © TOYOTA, LICENSE AGREEMENT TMS1002
Fig 2: Starter Signal Circuit Inspection Using Hand-Held Tester - Steps 1-3 (Tacoma)
G00247807Courtesy of © TOYOTA, LICENSE AGREEMENT TMS1002
Fig 3: Starter Signal Circuit Inspection Using Hand-Held Tester - Steps 4-5 (Tacoma)
G00247808Courtesy of © TOYOTA, LICENSE AGREEMENT TMS1002
Fig 4: Starter Signal Circuit Inspection Using OBD II Scan Tool - Steps 1-3 (Tacoma)
G00247809Courtesy of © TOYOTA, LICENSE AGREEMENT TMS1002
Fig 5: Starter Signal Circuit Inspection Using OBD II Scan Tool - Steps 4-5 (Tacoma)
G00247810Courtesy of © TOYOTA, LICENSE AGREEMENT TMS1002
Fig 6: Locating Data Link Connector No. 3 (Tacoma)
G97E28872Courtesy of © TOYOTA, LICENSE AGREEMENT TMS1002