lemon-mirror:
Home >> Toyota >> 2003 >> Matrix Base, 4WD >> Repair and Diagnosis >> Engine Performance >> System >> Engine Controls - System & Component Testing - 4-Cylinder >> Computerized Engine Controls >> Starter Motor Signal Circuit >> Tacoma

Starter Motor Signal Circuit: Tacoma

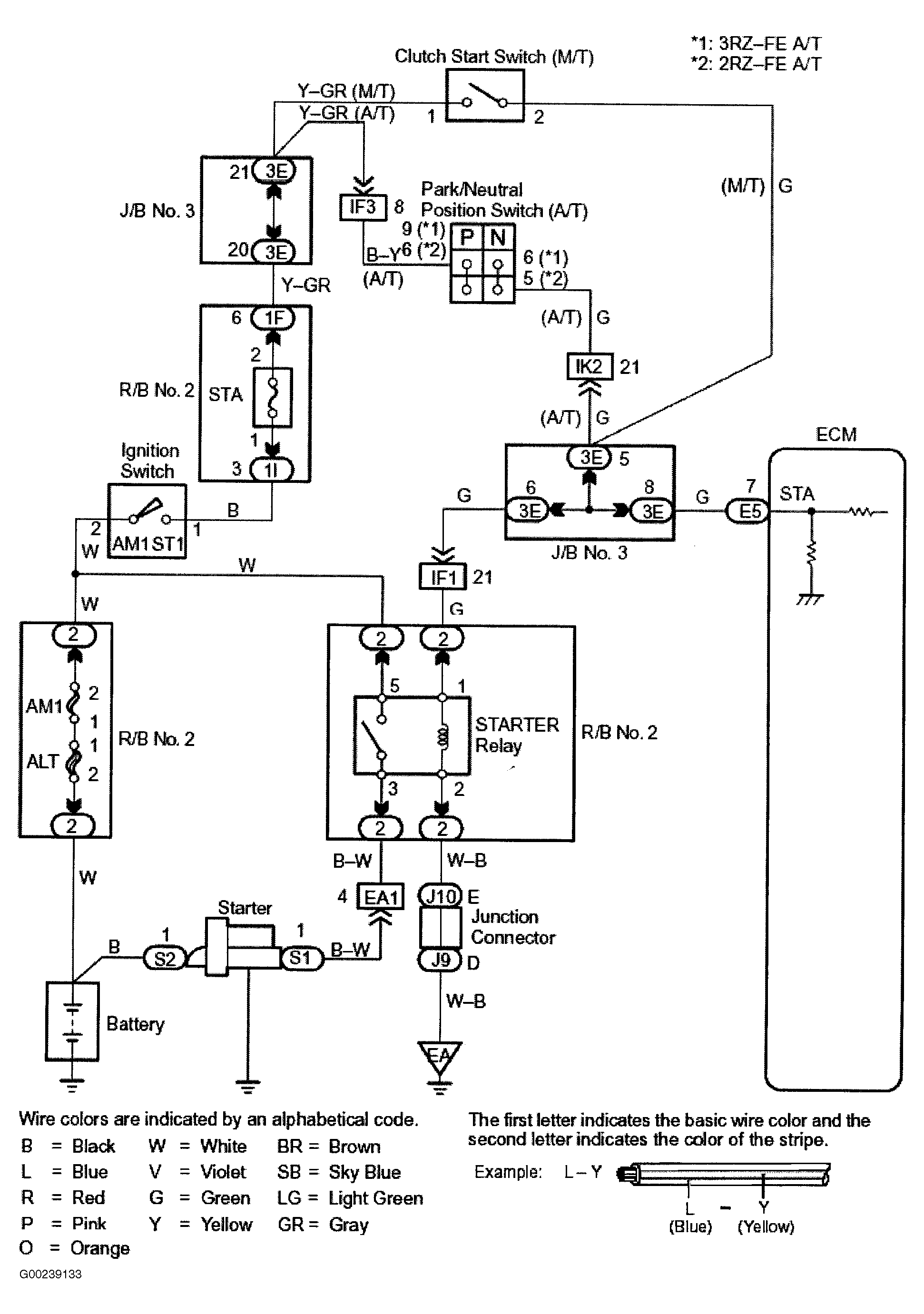
For starter signal circuit inspection and wiring diagram, see Fig 1-Fig 6 . Before replacing ECM, check ECM connectors and ground circuits. See ENGINE CONTROL MODULE POWER & GROUND CIRCUITS .

Fig 1: Starter Motor Signal Wiring Diagram (Tacoma)
G00239133Courtesy of © TOYOTA, LICENSE AGREEMENT TMS1002
Fig 2: Starter Motor Signal Circuit Inspection Using Toyota Hand-Held Tester - Steps 1-3 (Tacoma)
G00239134Courtesy of © TOYOTA, LICENSE AGREEMENT TMS1002
Fig 3: Starter Motor Signal Circuit Inspection Using Toyota Hand-Held Tester - Step 3 Cont. & Steps 4-5 (Tacoma)
G00239135Courtesy of © TOYOTA, LICENSE AGREEMENT TMS1002
Fig 4: Starter Motor Signal Circuit Inspection Using OBD II Scan Tool - Steps 1-3 (Tacoma)
G00239136Courtesy of © TOYOTA, LICENSE AGREEMENT TMS1002
Fig 5: Starter Motor Signal Circuit Inspection Using OBD II Scan Tool - Step 3 Cont. & Steps 4-5 (Tacoma)
G00239137Courtesy of © TOYOTA, LICENSE AGREEMENT TMS1002
Fig 6: Locating Data Link Connector No. 3 (Tacoma)
G97E28872Courtesy of © TOYOTA, LICENSE AGREEMENT TMS1002