lemon-mirror:
Home >> Toyota >> 2006 >> Avalon XLS >> Repair and Diagnosis >> Body & Frame >> Windows >> Windshield/WINDOWGLASS >> Defogger Relay >> Inspection

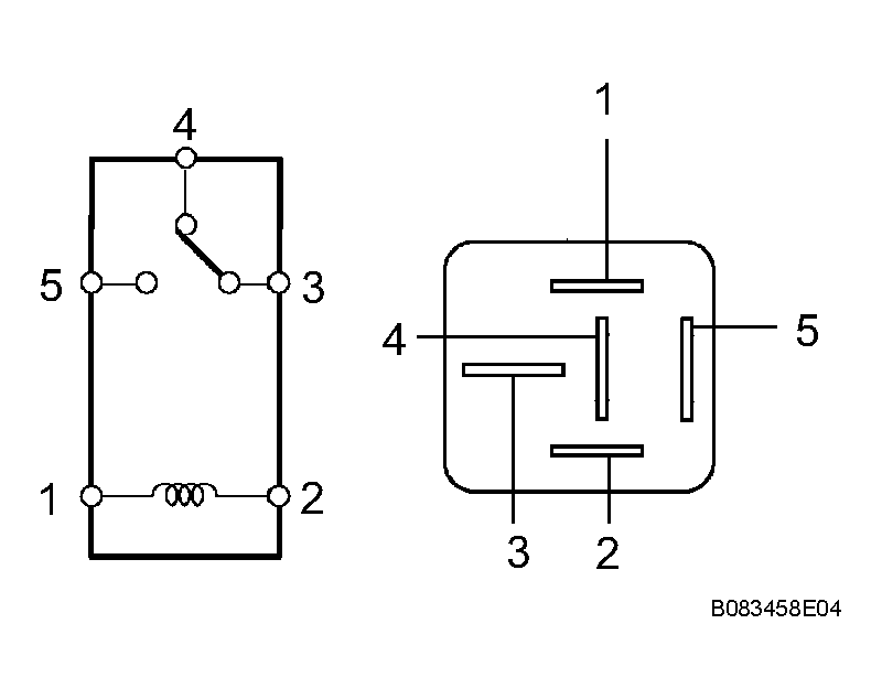
Defogger Relay: Inspection

  1. INSPECT RELAY 
    1. Remove the RR DEF relay from the engine room R/B.
    2. Measure the resistance according to the value(s) in RELAY  .

      Resistance 

      RELAY

      Tester connection Condition Specified condition
      3 - 5 Always 10 kΩ or higher
      3 - 5 Voltage is applied between terminals 1 and 2 Below 1 Ω (Battery voltage is applied between terminals 1 and 2)
      Fig 1: Inspecting Relay
      G04379180Courtesy of © TOYOTA, LICENSE AGREEMENT TMS1002

      If the result is not as specified, replace the relay.