lemon-mirror:
Home >> Toyota >> 2006 >> Matrix XRS >> Repair and Diagnosis >> Engine Performance >> Engine Control System (2ZZ-GE) >> SFI System >> ECM Power Source Circuit >> Inspection Procedure

Inspection Procedure

  1. INSPECT ECM (+B VOLTAGE) 
    1. Turn the ignition switch to ON.
    2. Measure the voltage between the terminals of the E3 and E6 ECM connectors.

      Standard voltage 

      VOLTAGE SPECIFIED CONDITIONS

      Tester Connections Specified Conditions
      +B (E6-1) - E1 (E3-5) Between 9 V and 14 V

    OK: PROCEED TO NEXT CIRCUIT INSPECTION SHOWN IN PROBLEM SYMPTOMS TABLE 

    Fig 1: Identifying Terminals Of E3 And E6 ECM Connectors
    G04460863Courtesy of © TOYOTA, LICENSE AGREEMENT TMS1002

    NG: GO TO NEXT STEP 

  2. CHECK HARNESS AND CONNECTOR (ECM - BODY GROUND) 
    1. Disconnect the negative battery cable.
    2. Disconnect the E3 ECM connector.
    3. Measure the resistance.

      Standard resistance (Check for open) 

      RESISTANCE SPECIFIED CONDITIONS (FOR OPEN) (1 OF 2)

      Tester Connections Specified Conditions
      E1 (E3-5) - Body ground Below 1
    4. Reconnect the ECM connector.
    5. Reconnect the negative battery cable.

    NG REPAIR OR REPLACE HARNESS OR CONNECTOR 

    Fig 2: Disconnecting E3 ECM Connector
    G04460864Courtesy of © TOYOTA, LICENSE AGREEMENT TMS1002

    OK: GO TO NEXT STEP 

  3. INSPECT IGNITION SWITCH ASSEMBLY 
    1. Disconnect the I11 ignition switch connector.
    2. Measure the resistance between the connector terminals shown in the table below.

      Standard resistance (Check for open) 

      RESISTANCE SPECIFIED CONDITIONS (FOR OPEN) (2 OF 2)

      Switch Positions Tester Connections Specified Conditions
      LOCK START 10 k or higher
      ACC 1-3 Below 1
      ON 1-2, 1-3, 2-3, 5-6 Below 1
      START 1-2, 4-5, 4-6, 5-6 Below 1
    3. Reconnect the ignition switch connector.

    NG: REPLACE IGNITION SWITCH ASSEMBLY 

    Fig 3: Identifying I11 Ignition Switch Connector Terminals
    G04460865Courtesy of © TOYOTA, LICENSE AGREEMENT TMS1002

    OK: GO TO NEXT STEP 

  4. CHECK FUSE (EFI FUSE) 
    1. Remove the EFI fuse from the engine room R/B.
    2. Measure the EFI fuse resistance.

      Standard resistance: Below 1  

    3. Reinstall the EFI fuse.

    NG: CHECK FOR SHORTS IN ALL HARNESSES AND CONNECTORS CONNECTED TO FUSE AND REPLACE FUSE 

    Fig 4: Locating EFI Fuse
    G04460866Courtesy of © TOYOTA, LICENSE AGREEMENT TMS1002

    OK: GO TO NEXT STEP 

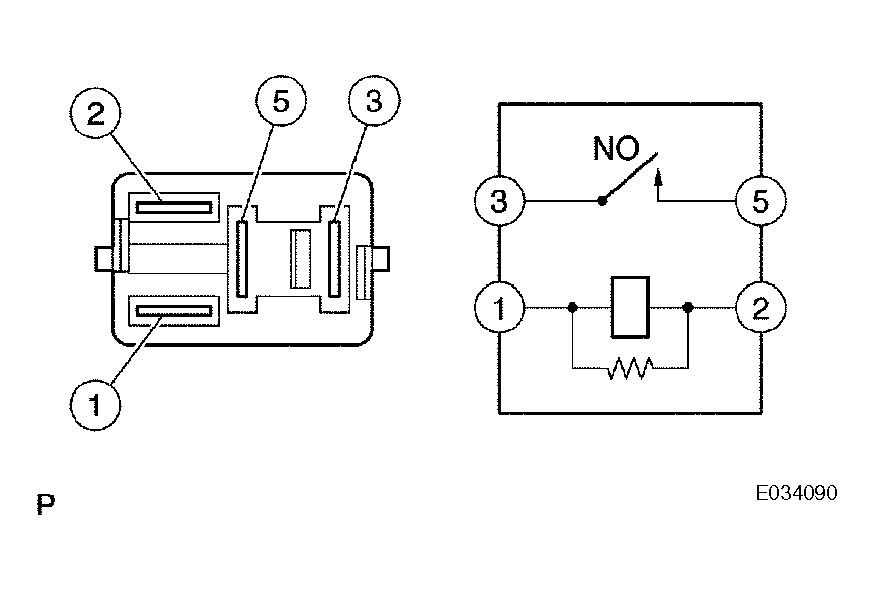
  5. INSPECT EFI RELAY 
    1. Remove the EFI relay from the engine room R/B.
    2. Measure the EFI relay resistance.

      Standard resistance 

      RESISTANCE SPECIFIED CONDITIONS

      Tester Connections Specified Conditions
      3 - 5 10 k or higher
      3 - 5 Below 1 (When battery voltage applied to terminals 1 and 2)
    3. Reinstall the EFI relay.

    NG: REPLACE EFI RELAY 

    Fig 5: Identifying Relay Test Terminals
    G04460871Courtesy of © TOYOTA, LICENSE AGREEMENT TMS1002

    OK: GO TO NEXT STEP 

  6. CHECK HARNESS AND CONNECTOR (EFI RELAY - ECM, EFI RELAY - BODY GROUND) 
    1. Measure the harness and connector between the EFI relay and ECM.
      1. Remove the EFI relay from the engine room R/B.
      2. Disconnect the E6 ECM connector.
      3. Measure the resistance.

        Standard resistance (Check for open) 

        RESISTANCE SPECIFIED CONDITIONS (FOR OPEN)

        Tester Connections Specified Conditions
        EFI relay (3) - +B (E6-1) Below 1

        Standard resistance (Check for short) 

        RESISTANCE SPECIFIED CONDITIONS (FOR SHORT)

        Tester Connections Specified Conditions
        EFI relay (3) or +B (E6-1) - Body ground 10 k or higher
      4. Reconnect the ECM connector.
      5. Reinstall the EFI relay.
    2. Check the harness and connector between the EFI relay and body ground.
      1. Remove the EFI relay from the engine room R/B.
      2. Measure the resistance.

        Standard resistance (Check for open) 

        RESISTANCE SPECIFIED CONDITIONS (FOR OPEN)

        Tester Connections Specified Conditions
        EFI relay (2) - Body ground Below 1
        Fig 6: Disconnecting E6 ECM Connector
        G04460868Courtesy of © TOYOTA, LICENSE AGREEMENT TMS1002
      3. Reinstall the EFI relay.

    OK: REPAIR OR REPLACE HARNESS OR CONNECTOR 

    NG: CHECK AND REPAIR HARNESS AND CONNECTOR (TERMINAL +B OF ECM - BATTERY POSITIVE TERMINAL)