lemon-mirror:
Home >> Toyota >> 2006 >> Yaris CE, Automatic >> Repair and Diagnosis >> Engine Performance >> Engine Control System >> SFI System >> System Diagram

System Diagram

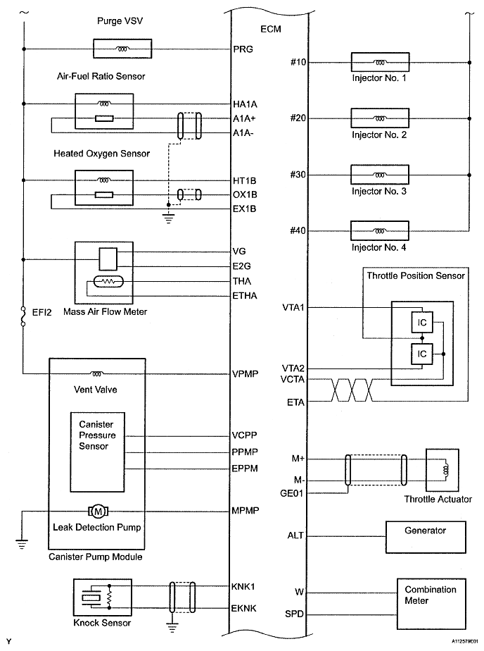
Fig 1: Identifying Engine Control System Diagram (1 Of 3)
G04828008Courtesy of © TOYOTA, LICENSE AGREEMENT TMS1002
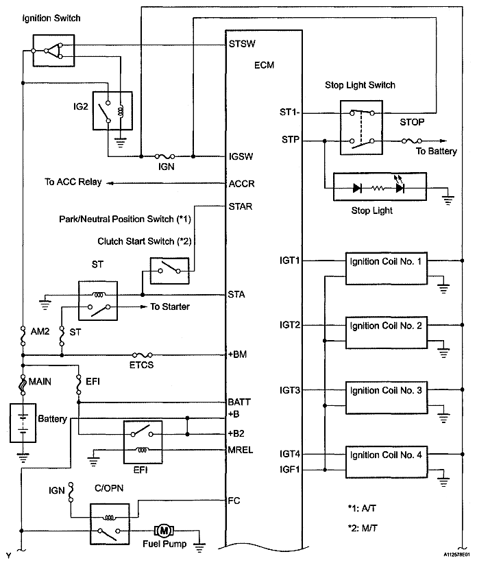
Fig 2: Identifying Engine Control System Diagram (2 Of 3)
G04828009Courtesy of © TOYOTA, LICENSE AGREEMENT TMS1002
Fig 3: Identifying Engine Control System Diagram (3 Of 3)
G04828010Courtesy of © TOYOTA, LICENSE AGREEMENT TMS1002