lemon-mirror:
Home >> Toyota >> 2007 >> Avalon XLS >> Repair and Diagnosis >> Electrical >> Starter >> Starting System >> Smart Key System >> Starter Relay Circuit >> System Description

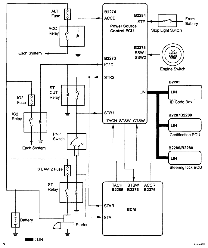
System Description

Fig 1: Starter Relay Circuit Diagram
G05000383Courtesy of © TOYOTA, LICENSE AGREEMENT TMS1002

WIRING DIAGRAM 

HINT:

See CRANKING HOLDING FUNCTION CIRCUIT .