lemon-mirror:
Home >> Toyota >> 2007 >> FJ Cruiser 4WD, Part Time >> Repair and Diagnosis >> Electrical >> Starter >> Starting System >> Starting System >> System Diagram

System Diagram

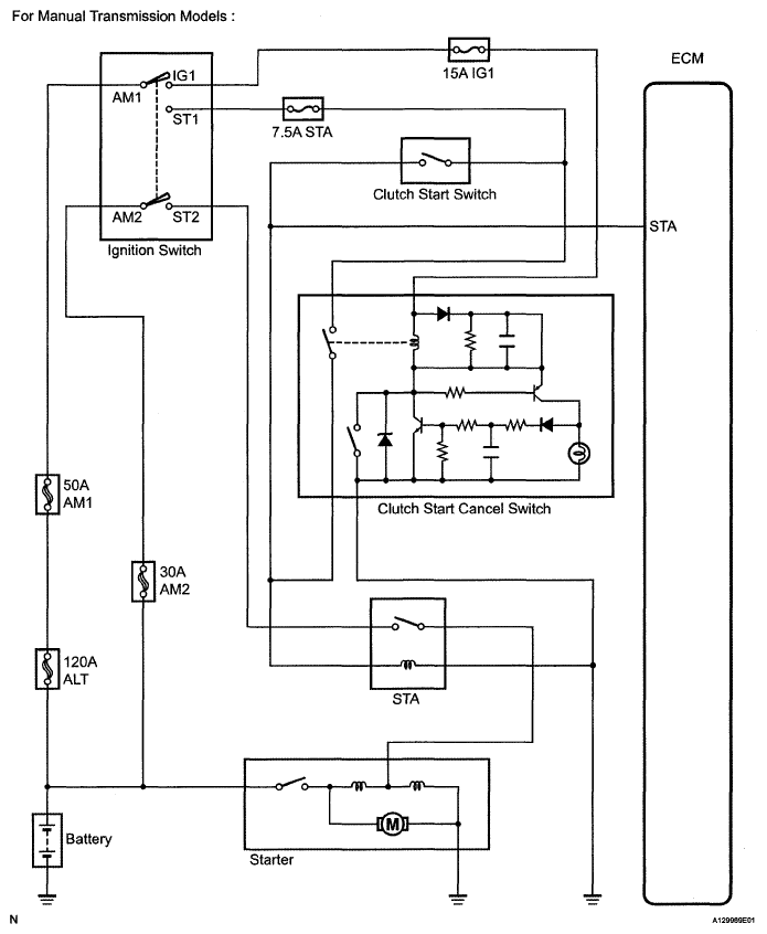
Fig 1: Identifying Starting System Diagram (For Manual Transmission Models)
G05109926Courtesy of © TOYOTA, LICENSE AGREEMENT TMS1002
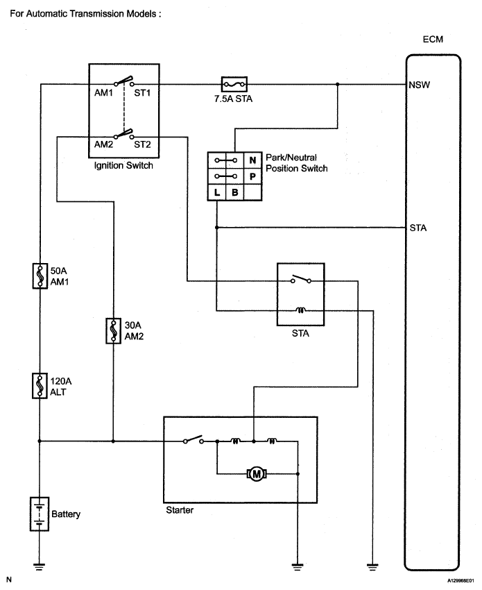
Fig 2: Identifying Starting System Diagram (For Automatic Transmission Models)
G05109927Courtesy of © TOYOTA, LICENSE AGREEMENT TMS1002