lemon-mirror:
Home >> Toyota >> 2007 >> Highlander Limited, FWD >> Repair and Diagnosis >> Electrical >> Body Electrical >> OEM System Circuits >> Automatic Air Conditioning >> Notes

Automatic Air Conditioning: Notes

Fig 1: Automatic Air Conditioning System Wiring Diagram (1 Of 3)
G08860999Courtesy of © TOYOTA, LICENSE AGREEMENT TMS1002
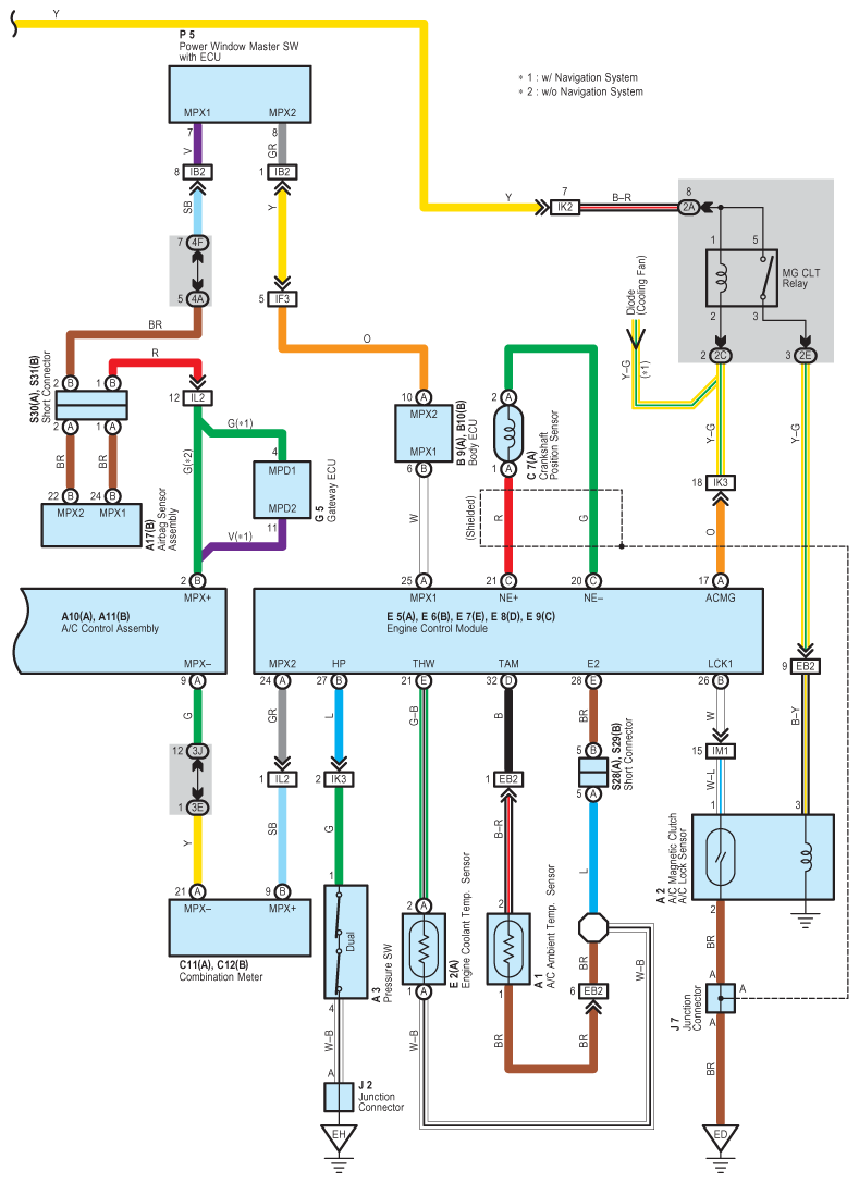
Fig 2: Automatic Air Conditioning System Wiring Diagram (2 Of 3)
G08861000Courtesy of © TOYOTA, LICENSE AGREEMENT TMS1002
Fig 3: Automatic Air Conditioning System Wiring Diagram (3 Of 3)
G08861001Courtesy of © TOYOTA, LICENSE AGREEMENT TMS1002