lemon-mirror:
Home >> Toyota >> 2008 >> Land Cruiser >> Repair and Diagnosis >> Engine Performance >> Fuel Delivery >> Engine Fuel System >> Fuel System >> System Diagram

System Diagram

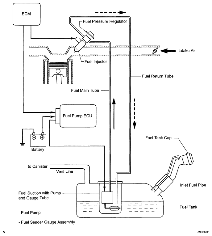
  1. FUEL FLOW DIAGRAM 
    Fig 1: Fuel Flow Diagram
    G05628786Courtesy of © TOYOTA, LICENSE AGREEMENT TMS1002
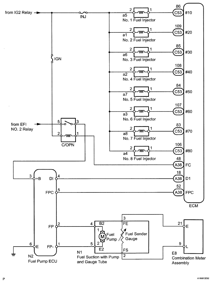
  2. ELECTRICAL CONTROL DIAGRAM 
    Fig 2: Electrical Control Diagram
    G05628787Courtesy of © TOYOTA, LICENSE AGREEMENT TMS1002