lemon-mirror:
Home >> Toyota >> 2009 >> Land Cruiser >> Repair and Diagnosis >> Brakes >> Traction Control >> Brake Control/Dynamic Control System >> Skid Control Buzzer >> Inspection

Skid Control Buzzer: Inspection

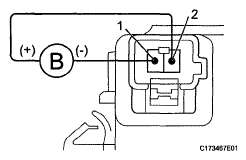
  1. INSPECT SKID CONTROL BUZZER ASSEMBLY 
    1. Apply battery voltage to the skid control buzzer, and check that the buzzer sounds.

      OK 

      BATTERY VOLTAGE SPECIFICATION

      Measurement Condition Specified Condition
      Battery positive (+) voltage → Terminal 2 Skid control buzzer sounds
      Battery negative (-) voltage → Terminal 1
    Fig 1: Inspecting Skid Control Buzzer
    G05629935Courtesy of © TOYOTA, LICENSE AGREEMENT TMS1002

    If the result is not as specified, replace the skid control buzzer assembly.