lemon-mirror:
Home >> Toyota >> 2009 >> Sienna CE >> Repair and Diagnosis >> Engine Performance >> Engine Ignition System >> Ignition System >> System Diagram

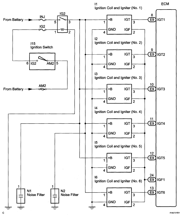
System Diagram

Fig 1: Ignition System Diagram
G05140004Courtesy of © TOYOTA, LICENSE AGREEMENT TMS1002