lemon-mirror:
Home >> Toyota >> 2012 >> Corolla Base, Automatic Trans >> Repair and Diagnosis >> Engine Performance >> System >> Engine Control System (Diagnostics - Introduction) (2ZR-FE) >> SFI System >> System Diagram >> System Diagram

System Diagram

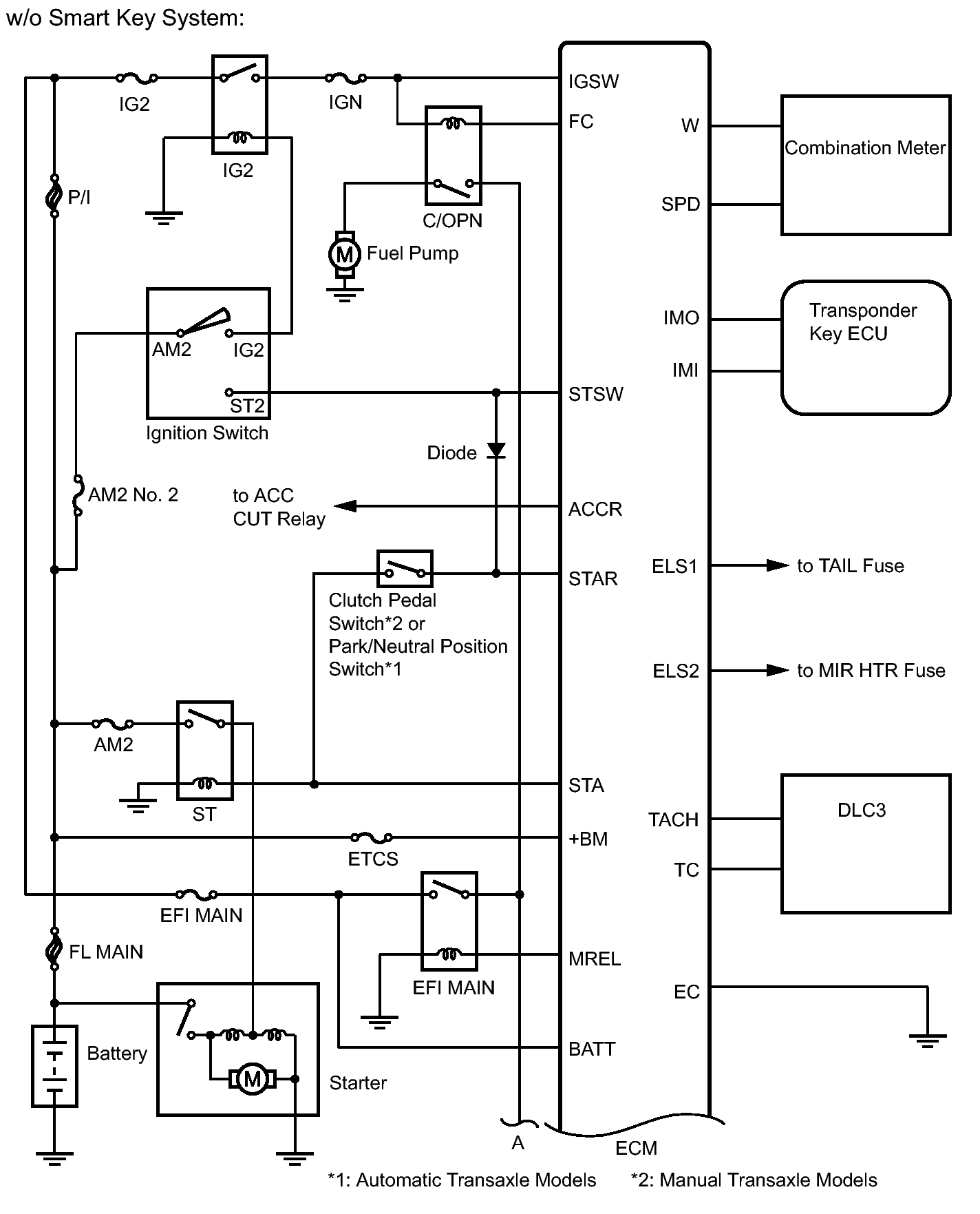
Fig 1: Identifying SFI System - System Diagram (1 Of 5)
GTY294024Courtesy of © TOYOTA, LICENSE AGREEMENT TMS1002
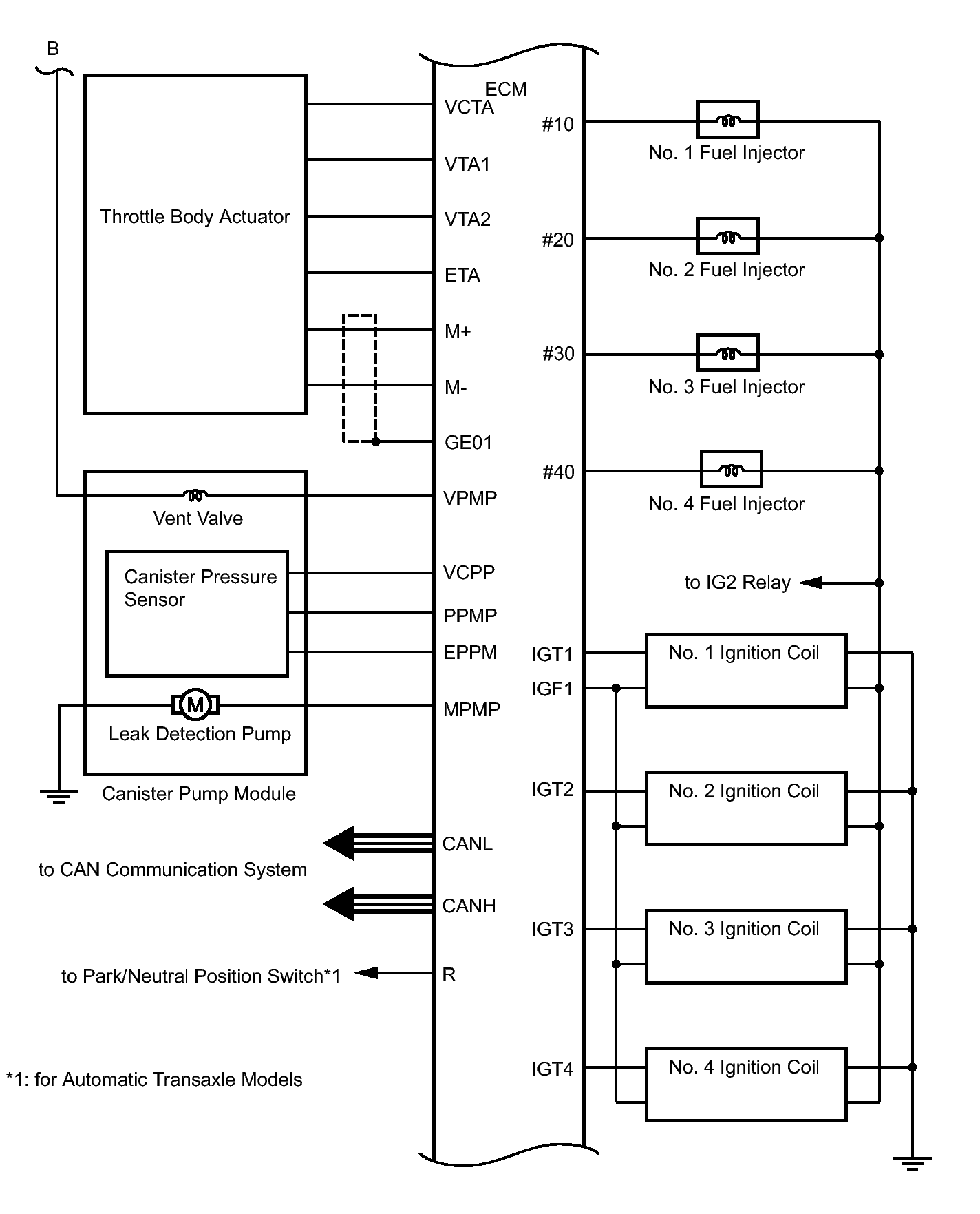
Fig 2: Identifying SFI System - System Diagram (2 Of 5)
GTY315160Courtesy of © TOYOTA, LICENSE AGREEMENT TMS1002
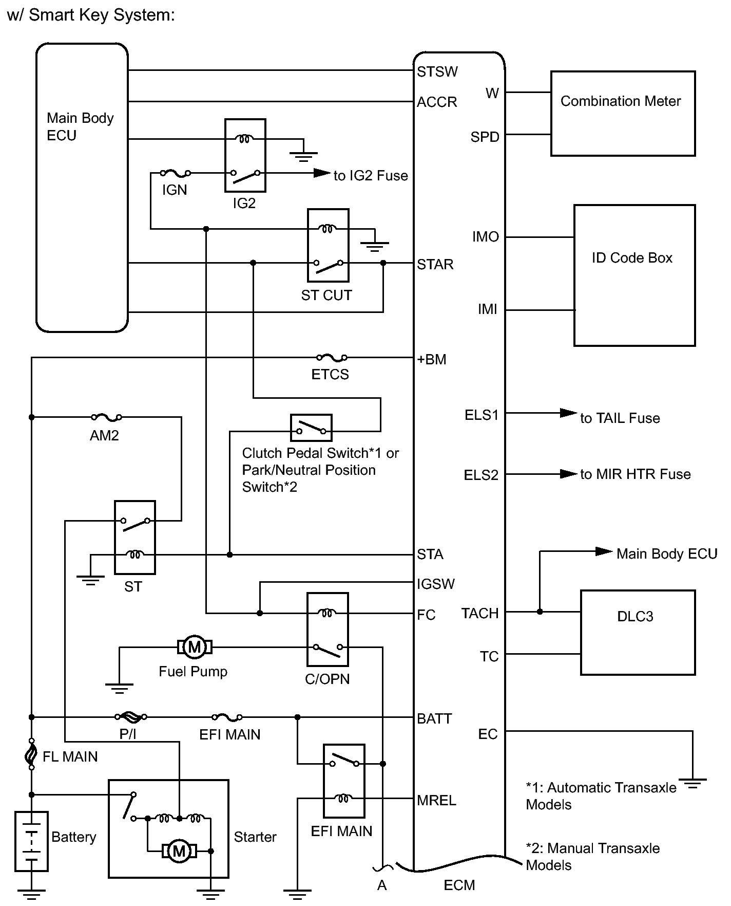
Fig 3: Identifying SFI System - System Diagram (3 Of 5)
GTY293399Courtesy of © TOYOTA, LICENSE AGREEMENT TMS1002
Fig 4: Identifying SFI System - System Diagram (4 Of 5)
GTY180965Courtesy of © TOYOTA, LICENSE AGREEMENT TMS1002
Fig 5: Identifying SFI System - System Diagram (5 Of 5)
GTY290588Courtesy of © TOYOTA, LICENSE AGREEMENT TMS1002