lemon-mirror:
Home >> Toyota >> 2012 >> Matrix Base, Automatic Trans >> Repair and Diagnosis >> Engine Performance >> System >> Engine Control System (2ZR-FE) (Diagnostics - Introduction) >> SFI System >> System Diagram >> System Diagram

System Diagram

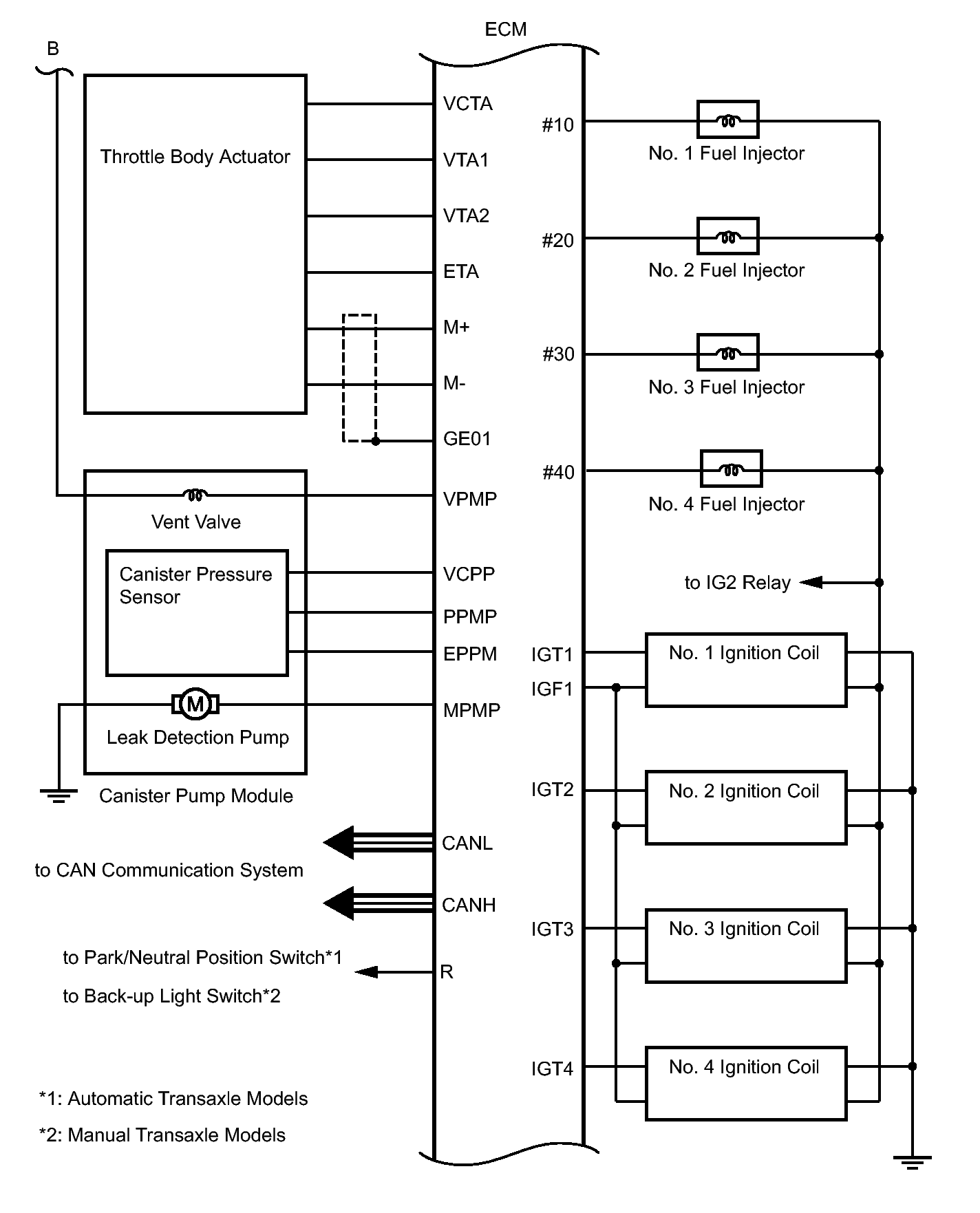
Fig 1: SFI System - Circuit Diagram (1 Of 4)
GTY238416Courtesy of © TOYOTA, LICENSE AGREEMENT TMS1002
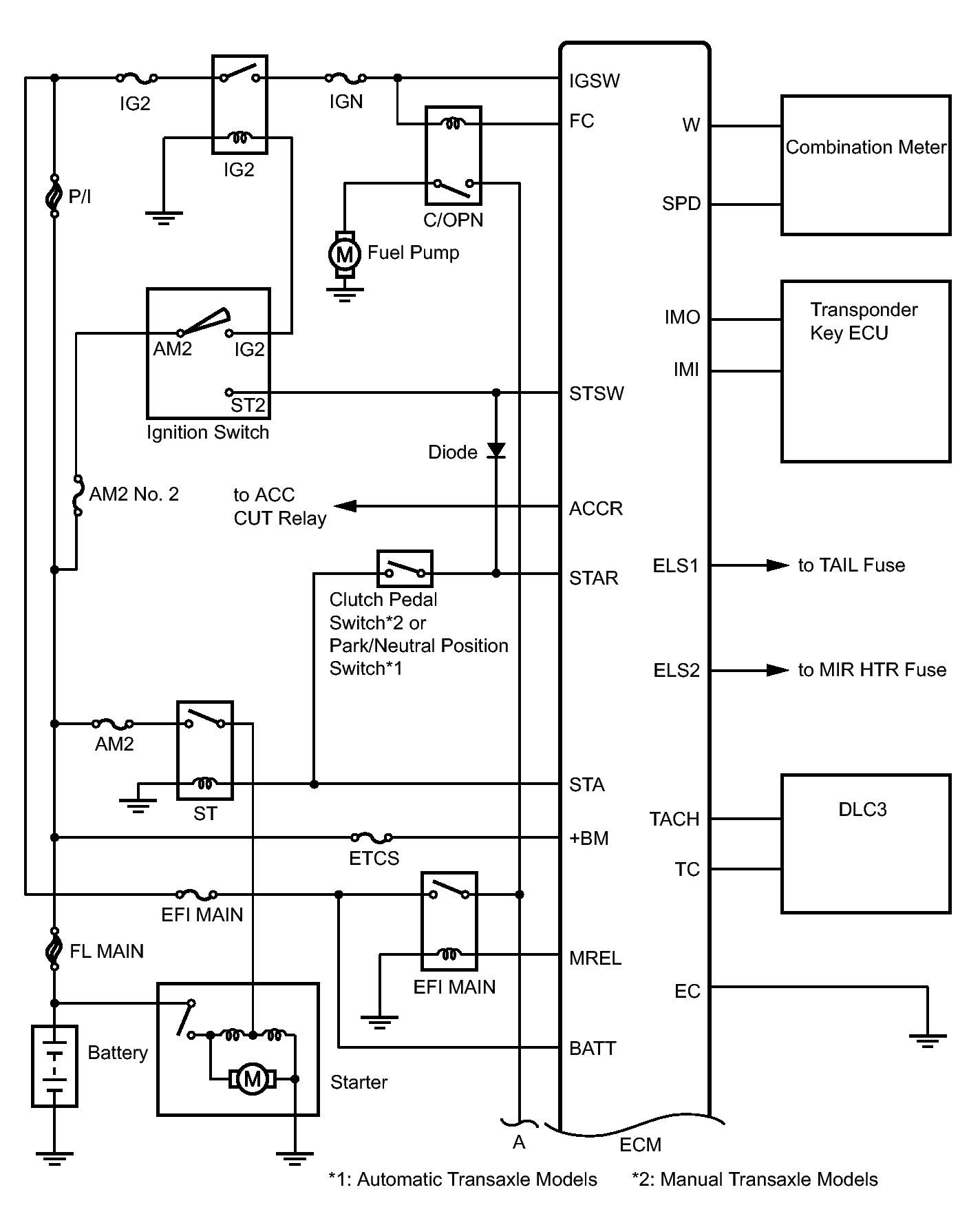
Fig 2: SFI System - Circuit Diagram (2 Of 4)
GTY293399Courtesy of © TOYOTA, LICENSE AGREEMENT TMS1002
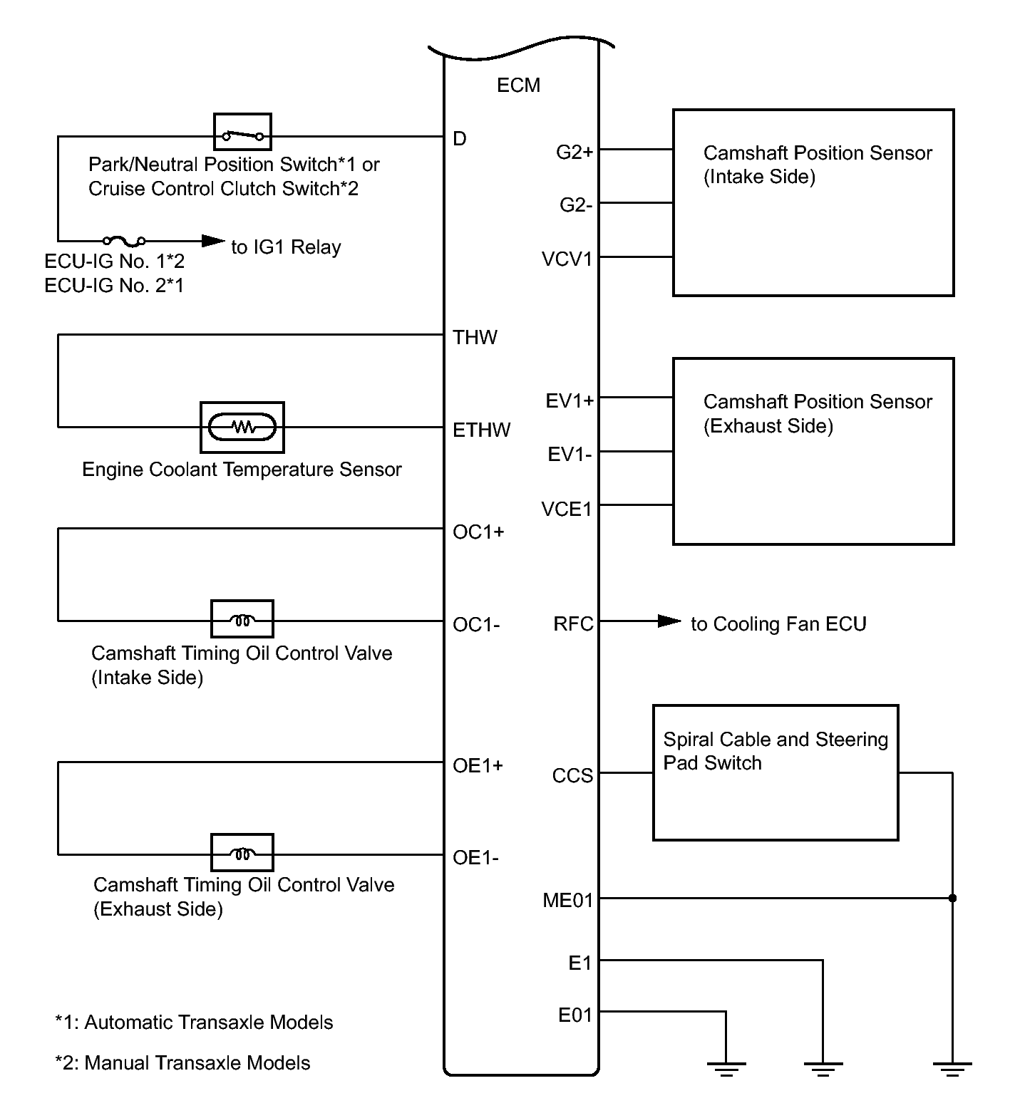
Fig 3: SFI System - Circuit Diagram (3 Of 4)
GTY292504Courtesy of © TOYOTA, LICENSE AGREEMENT TMS1002
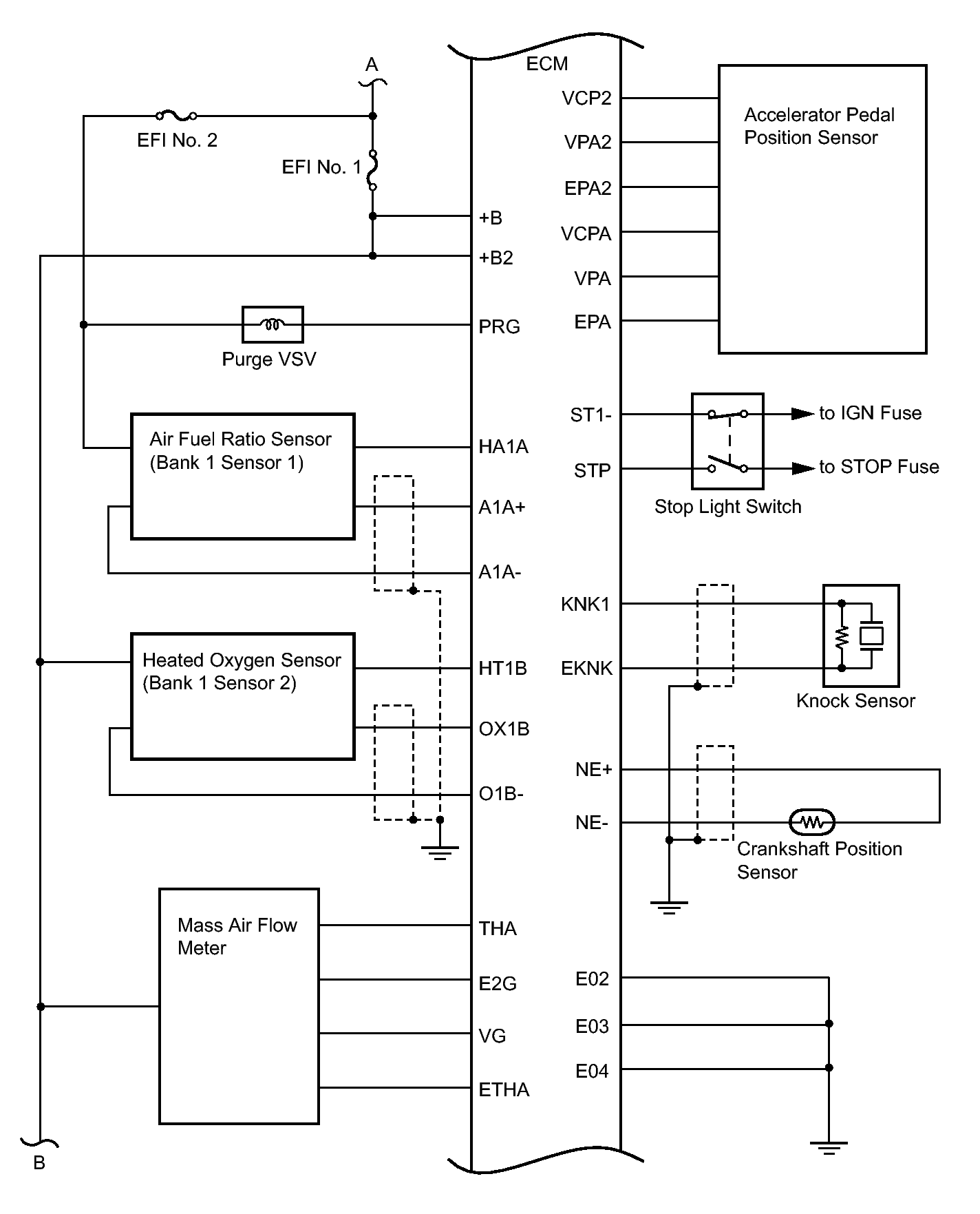
Fig 4: SFI System - Circuit Diagram (4 Of 4)
GTY294132Courtesy of © TOYOTA, LICENSE AGREEMENT TMS1002